д-р хим. наук, проф., главный науч. сотр. института общей и неорганической химии АН РУз, Республика Узбекистан, г. Ташкент
ИССЛЕДОВАНИЕ ТЕРМИЧЕСКОЙ ОБРАБОТКИ ПЭТ И ПОЛИЭТИЛЕНА ДЛЯ ПОЛУЧЕНИЯ УГЛЕРОДНЫХ МАТЕРИАЛОВ
АННОТАЦИЯ
В статье представлены результаты исследования термической обработки полиэтилена и полиэтилентерефталата с целью получения углеродных материалов. Проведён термогравиметрический анализ, выявлены температурные интервалы разложения, остаточная масса углерода и основные механизмы углефикации. Оптимальные условия обработки определены в диапазоне температур 600-700°C в инертной атмосфере, что позволяет минимизировать потери углерода и получить материалы с развитой пористой структурой. Результаты исследования подчеркивают важность контроля параметров термической обработки для повышения эффективности процесса и качества получаемых углеродных адсорбентов.
ABSTRACT
This article presents the results of a study on the thermal processing of polyethylene (PE) and polyethylene terephthalate (PET) to produce carbon materials. Thermogravimetric analysis was performed to identify decomposition temperature ranges, residual carbon mass, and the main mechanisms of carbonization. Optimal processing conditions were determined in the temperature range of 600–700°C in an inert atmosphere, which minimizes carbon losses and yields materials with a developed porous structure. The results emphasize the importance of controlling thermal processing parameters to enhance process efficiency and improve the quality of carbon adsorbents.
Ключевые слова: термическая обработка, полиэтилентерефталат, полиэтилен, углеродные материалы, термогравиметрический анализ, углефикация, полимерные отходы.
Keywords: thermal processing, polyethylene terephthalate, polyethylene, carbon materials, thermogravimetric analysis, carbonization, polymer waste.
Введение
Современная промышленность и повседневная жизнь порождают значительные объемы полимерных отходов, таких как полиэтилентерефталат (ПЭТ) и полиэтилен (ПЭ), которые представляют собой важный ресурс для вторичной переработки. Утилизация этих материалов является одной из актуальных задач, направленных на снижение экологической нагрузки и создание экономически эффективных технологий переработки [1-5].
Термическая обработка полимерных материалов, включающая процессы пиролиза и карбонизации, является перспективным методом получения углеродных материалов с развитой пористой структурой. Эти углеродные материалы находят широкое применение в различных областях, включая очистку воды, газов и использование в качестве катализаторов или носителей для активных веществ. Однако успешная реализация процессов термической обработки требует оптимизации температурного режима, времени воздействия, состава атмосферы и других технологических параметров [6-12].
ПЭТ и ПЭ отличаются своими физико-химическими и термическими свойствами, что определяет различные механизмы их разложения при нагревании. Для ПЭ характерны углерод-углеродные связи, которые разрушаются при относительно низких температурах, в то время как сложные эфирные связи ПЭТ требуют более высокой температуры для их деградации. Эти различия оказывают значительное влияние на эффективность процесса углефикации и состав остаточных углеродных материалов [13-15].
Цель данной работы – исследование процессов термической обработки ПЭТ и полиэтилена для получения углеродных материалов. В работе рассматриваются особенности термического разложения этих полимеров, определяются оптимальные условия обработки и оцениваются потери массы при различных температурах. Полученные результаты позволят уточнить механизмы разложения и сформировать базу данных для разработки технологий переработки полимерных отходов в углеродные материалы с заданными характеристиками.
Экспериментальная часть
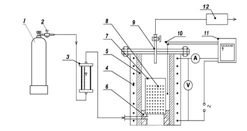
В качестве объектов исследования были выбраны отходы ПЭТ бутылок и их крышки, представляющие собой высокоплотный полиэтилен. Проведенные термогравиметрические исследования показали, что разложение ПЭТ и ПЭ завершается при температурах около 500°C, но для предотвращения полного выгорания углерода требуется проводить термическую обработку в инертной атмосфере. Такие условия минимизируют окислительные процессы, способствуя формированию высококачественных углеродных материалов с развитой пористой структурой. Поэтому термическая обработка проводилась при инертной атмосфере в лабораторной установке пиролиза и термической активации углеродсодержащих материалов (рис. 1).
Рисунок 1. Реактор для пиролиза и термоактивации растительного сырья:
1) баллон с аргоном; 2) регулятор давления; 3) расходомер; 4) электрообогреватель; 5) реактор; 6) арматурный стержень; 7) реакционная сетка с нержавейкой; 8) сырье; 9) газопроводная труба; 10) термопара; 11) агрегат КС-2; 12) газоанализатор
Реактор (рис. 1) предназначен для пиролиза и термоактивации растительного сырья в контролируемых условиях. Основным элементом является герметичный реактор (5) с электрообогревателем (4), который обеспечивает равномерный нагрев сырья (8). Для предотвращения окислительных процессов используется атмосфера аргона, подаваемого из баллона (1) через регулятор давления (2) и расходомер (3).
Реакционная сетка из нержавеющей стали (7) поддерживает сырьё, а арматурный стержень (6) обеспечивает устойчивость конструкции. Газопроводная труба (9) отводит летучие продукты пиролиза. Температура контролируется термопарой (10), подключённой к агрегату КС-2 (11), что позволяет поддерживать стабильные условия. Состав газов анализируется газоанализатором (12). Установка обеспечивает строгий контроль параметров, необходимый для изучения термических характеристик сырья и оптимизации процесса получения углеродных адсорбентов.
Результаты и их обсуждение
На рис. 2 приводится график зависимости изменения массы при термической обработке полимеров в течение 2 ч. График иллюстрирует изменения массы полиэтилена (ПЭ) и полиэтилентерефталата (ПЭТ) в зависимости от температуры в инертной атмосфере. Анализ данных показывает, что при температурах ниже 300°C масса изменяется незначительно (до 10%), что связано с испарением остаточных низкомолекулярных соединений и разложением нестабильных компонентов. В интервале 300-500°C наблюдается постепенное увеличение потерь массы, обусловленное разрушением углерод-углеродных связей в молекулярной структуре полиэтилена. В диапазоне 700-1000°C потери массы становятся максимальными, достигая 54,7% при 1000°C, а остаточная масса составляет 45,3%, что связано с образованием углеродного остатка.
/Kholikov.files/image002.png)
Рисунок 2. Зависимость изменения массы при термической обработке полимеров в течение 2 ч.
Для ПЭТ в диапазоне температур до 300°C изменения массы минимальны (до 4%) благодаря устойчивой поликристаллической структуре и сложным эфирами. Основные потери массы происходят с 400°C, достигая максимума при 500-700°C из-за разрушения эфиров с выделением терефталевой кислоты и этиленгликоля. После 700°C скорость потерь снижается, завершаясь при 1000°C, когда остаточная масса составляет 29,8% (значительно ниже теоретических 38%), что связано с интенсивным выделением летучих продуктов.
Термическая обработка ПЭ и ПЭТ в инертной атмосфере вызывает значительные изменения массы, зависящие от природы полимеров. Остаточная масса углеродного остатка составляет менее 50% для ПЭ и менее 30% для ПЭТ при 1000°C. Оптимальный температурный диапазон углефикации 600–700°C, где формируется существенный углеродный остаток.
Несоответствие массы углеродного остатка теоретическим значениям объясняется несколькими факторами. Во время термической обработки значительная часть углерода выделяется в виде летучих продуктов, таких как углеводороды (метан, этилен), угарный газ (CO) и углекислый газ (CO₂). Для ПЭ разложение углерод-углеродных связей приводит к образованию легких углеводородов, тогда как для ПЭТ деградация сложных эфиров сопровождается выделением терефталевой кислоты, этиленгликоля и газов.
Даже в инертной атмосфере присутствие остаточного кислорода в реакторе может приводить к окислению части углерода до CO₂ или CO, что дополнительно снижает массу углеродного остатка. Частичный пиролиз и неполное разложение полимеров способствуют образованию нестабильных соединений, улетучивающихся при дальнейшем нагреве. У полиэтилена аморфная структура облегчает разложение с выделением летучих продуктов, тогда как для ПЭТ более сложная поликристаллическая структура и наличие кислорода в молекулярной цепи приводят к значительным потерям углерода.
Температуры выше 600°C сопровождаются разрушением углеродистых структур, таких как частично графитизирующийся углерод, что особенно выражено у ПЭ. Эти данные свидетельствуют, что для эффективного формирования углеродных материалов важно учитывать особенности термодеструкции и минимизировать выделение летучих продуктов за счет оптимизации условий обработки. Остаточная масса углерода в ПЭ отклоняется от теоретических значений на 15%, а в ПЭТ – на 37,5%, что отражает значительные потери углерода при термической обработке.
Заключение
Проведённое исследование термической обработки полиэтилена (ПЭ) и полиэтилентерефталата (ПЭТ) показало, что данные материалы обладают значительным потенциалом для использования в качестве сырья при производстве углеродных материалов. Анализ показал, что оптимальный температурный диапазон для углефикации находится в пределах 600–700°C, при этом остаточная масса углерода составляет менее 50% для ПЭ и менее 30% для ПЭТ. Значительные потери массы связаны с выделением летучих соединений, таких как углеводороды, углекислый и угарный газ, а также с особенностями молекулярной структуры полимеров.
Список литературы:
- Технология пластических масс / Под ред. В. В. Коршака. — 3-е изд., перераб. и доп. — М.: Химия, 1985. — 560 с.
- Starkweather H. W., Zoller P., Jones G. A. Physical properties of polymers // Journal of Polymer Science: Polymer Physics Edition. — 1983. — Vol. 21. — P. 295.
- Mehta A., Gaur U., Wunderlich B. Thermal properties of polymers // Journal of Polymer Science: Polymer Physics Edition. — 1978. — Vol. 16. — P. 289.
- Heffelfinger C. J., Knox K. L. In: The Science and Technology of Polymer Films / Ed. by O. J. Sweeting. — New York: Wiley-Interscience, 1971. — P. 587.
- Rodriguez E. Principles of Polymer Systems. — Washington: Taylor & Francis, 1996. — 689 p.
- Cheng H., Tian M., Zhang L. Toughening of recycled poly(ethylene terephthalate)/glass fiber blends with ethylene–butyl acrylate–glycidyl methacrylate copolymer and maleic anhydride grafted polyethylene–octene rubber // Journal of Applied Polymer Science. – 2008. – V. 109. – P. 2795–2801.
- Raffa P., Coltelli M.-B., Castelvetro V. Expanding the application field of post-consumer poly(ethylene terephthalate) through structural modification by reactive blending // Journal of Applied Polymer Science. – 2014. – V. 131. – P. 40881/1–40881/11.
- Evstatiev M., Fakirov S., Krasteva B., Friedrich K., Covas J. A., Cunha A. M. Recycling of poly(ethylene terephthalate) as polymer-polymer composites // Polymer Engineering and Science. – 2002. – V. 42. – P. 826–835.
- Hamzehlou S., Katbab A. A. Bottle-to-bottle recycling of PET via nanostructure formation by melt intercalation in twin screw compounder: Improved thermal, barrier, and microbiological properties // Journal of Applied Polymer Science. – 2007. – V. 106. – P. 1375–1382.
- Isabel M. Recycling polymeric wastes by means of pyrolysis // Journal of Chemical Technology & Biotechnology: International Research in Process, Environmental & Clean Technology. – 2002. – V. 77. – Iss. 2. – P. 817–824.
- Urbanová M., Šubrt J., Galíková A., Pola J. IR laser ablative degradation of poly(ethylene terephthalate): Formation of insoluble films with differently bonded CO groups // Polymer Degradation and Stability. – 2006. – V. 91. – Iss. 10. – P. 2318–2323.
- Nomura S., Kato K., Nakagawa T., Komaki I. The effect of plastic addition on coal caking properties during carbonization // Fuel. – 2003. – V. 82. – Iss. 14. – P. 1775–1782.
- Parra J. B., Ania C. O., Arenillas A., Rubiera F., Pis J. J. High value carbon materials from PET recycling // Applied Surface Science. – 2004. – V. 238. – Iss. (1-4). – P. 304–308.
- Liu Y., Wang M., Pan Z. Catalytic depolymerization of polyethylene terephthalate in hot compressed water // The Journal of Supercritical Fluids. – 2012. – V. 62. – P. 226–231.
- Genta M., Iwaya T., Sasaki M., Goto M. Supercritical methanol for polyethylene terephthalate depolymerization: Observation using simulator // Waste Management. – 2007. – V. 27. – № 9. – P. 1167–1177.