доц., PhD, Ташкентского государственного технического университета, Республика Узбекистан, г. Ташкент
АНАЛИЗ РАБОТЫ СИСТЕМЫ АВТОМАТИЧЕСКОГО РЕГУЛИРОВАНИЯ РАБОТЫ ЭЛЕКТРОДУГОВЫХ СТАЛЕПЛАВИЛЬНЫХ ПЕЧЕЙ
АННОТАЦИЯ
Исследованы зависимости энергетических и экономических итоговых показателей эффективности электросталеплавильного процесса от параметров подводимой электрической энергии. Научно обоснована перспективность использования системы автоматического управления тепловым режимом, с целью повышения эффективности энергопотребления. Разработаны математическое и алгоритмическое обеспечение системы управления энергетическим режимом электродуговой печи переменного тока.
ABSTRACT
The dependences of the energy and economic final indicators of the efficiency of the electric steel-making process on the parameters of the supplied electric energy are investigated. The prospects of using the system of automatic control of the energy regime are scientifically substantiated in order to increase the efficiency of energy consumption. The mathematical and algorithmic support of the control system for the energy regime of the AC electric arc furnace has been developed.
Ключевые слова: автоматическое управление, электродуговая печь, реактивное сопротивление, время плавки, энергозатраты, математическое моделирование, расход электроэнергии.
Keywords: automatic control, electric arc furnace, reactance, melting time, power consumption, mathematical modeling, power consumption.
Введение. В настоящее время сверхмощные электродуговые сталеплавильные печи (ДСП), как агрегаты для производства стали, получают большое распространение и в республике Узбекистан. К преимуществам электродугового способа получения стали можно отнести высокую производительность агрегатов, способность использовать в качестве исходного сырья как традиционные полуфабрикаты (металлический лом, жидкий чугун), так и металлизированные окатыши. На сегодняшний день электродуговые печи считаются самыми распространенными и сверхмощными агрегатами для выплавки стали.
В связи с чем, в стране принимаются комплексные меры по дальнейшей активизации инвестиционной политики, направленной, в том числе, на модернизацию и создание высокотехнологичных производств, обеспечивающих глубокую переработку отечественных сырьевых ресурсов и производство готовой продукции с высокой добавленной стоимостью.
Материалы и методы. К основным задачам автоматизированного управления процессом плавки в ДСП можно отнести следующие:
- централизованный контроль за ходом технологического процесса с сигнализацией и регистрацией отклонений от заданных параметров;
- контроль за работой оборудования с сигнализацией и регистрацией неисправностей и непредвиденных остановок;
- управление металлургическим процессом;
- управление энергетическим режимом;
- сбор и обработка информации с выдачей необходимой документации.
Основным источником тепловой энергии в дуговой сталеплавильной печи является электрический разряд имеет нелинейные характеристики дуги и большие колебания реактивного сопротивления, обусловленные спецификой процесса. Даже если печь сконструирована симметрично, реактивное сопротивление будет существенно меняться в течение плавки, вызывая неконтролируемый дрейф статических рабочих характеристик.
Расчеты и анализ несимметричных режимов работы печи необходимы для решения многих практических задач, таких как:
- анализа работы автоматических регуляторов мощности, выбора наилучшего параметра регулирования и создания наиболее совершенного типа регулятора;
- выбора надлежащей конструкции короткой сети и разработки мероприятий для поддержания равных мощностей всех фаз печи;
- настройки релейной защиты и автоматических регуляторов печи, проверки их чувствительности при различных видах несимметричных коротких замыканий цепи;
- анализа рабочих характеристик печи.
Задача эффективного управления электродуговым агрегатом переменного тока в процессе плавки исходного металлургического сырья является довольно сложной научно-технической задачей, и остается одной из актуальных [1].
Основными задачами управления тепловым процессом в ДСП является:
- расчет оптимального состава шихты;
- управление загрузкой печи;
- расчет кислорода, легирующих и шлакообразующих добавок;
- прогнозирование момента окончания технологических периодов.
- максимальное использование мощности печи;
- минимальные удельные расходы энергоносителей;
- нормальная эксплуатация электрического и другого печного оборудования.
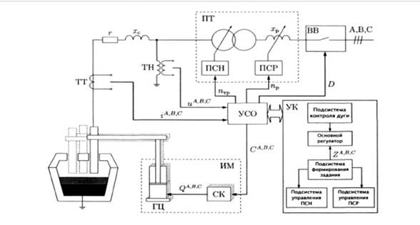
Электрическая дуга в электродуговых печах переменного тока контур управления электрическим режимом печи является основным в структуре системы управления электродуговой печи. В качестве управляющих воздействий при регулировании электрического режима электродуговой печи применяются: переключение ступеней напряжения печного трансформатора; перемещение электродов, при выбранной ступени напряжения. Традиционная схема взаимодействия основных подсистем управления электрическим режимом электродуговой печи переменного тока представлена на рис.1.
Результаты и обсуждение. Реализация системы управления осуществляется, в основном с использованием программируемых контроллеров (ПЛК) или промышленных компьютеров.
На рис. 1 представлена схема управления одной фазой печи. Управление двумя другими фазами происходит аналогично. Печной трансформатор (ПТ) позволяет ступенчато изменять величину напряжения питания электродов и конструктивно содержит в себе реактор, а также переключатель ступеней напряжения (ПСН), и переключатель ступеней реактора (ПСР) для изменения сопротивления реактора 𝑥р. Вакуумный выключатель (ВВ) позволяет отключать печь от сети, в том числе и при возникновении аварийных ситуаций. Сигналы мгновенных значений фазных напряжений 𝑢 𝐴, 𝐵, 𝐶 и токов 𝑖𝐴, 𝐵, 𝐶 с измерительных преобразователе: ТТ — измерительный трансформатор тока и ТН — измерительный трансформатор напряжения — поступают в устройство связи с объектом (УСО).
/Pulatov.files/image001.jpg)
Рисунок 1. Традиционная схема взаимодействия основных подсистем управления электрическим режимом электродуговой печи
Устройство управления — контроллер (УК) осуществляет формирование управляющих сигналов: 𝑛тр — сигнал переключения ступени напряжения, 𝑛р — сигнал переключения ступени реактора; 𝐷 — сигнал включения/выключения вакуумного выключателя, 𝐶𝐴, 𝐵, 𝐶— управляющие сигналы на сервоклапаны (СК) гидравлических устройств перемещения электродов (ИМ). 𝑄𝐴, 𝐵, 𝐶 — расходы жидкости, поступающей в гидроцилиндры (ГЦ) ИМ фаз A, B, C, пропорциональные скорости перемещения электродов. 𝑟 и 𝑥с — параметры короткой сети, соответственно активное и реактивное сопротивление.
Структура организации АСУТП может предполагать уровневое разделение задач, решаемых при осуществлении управления электродуговой печью. Управление перемещением электродов (по заданию) и переключением ступеней реактора и трансформатора осуществляется на первом уровне, в соответствии с заданием, формируемым на втором уровне АСУТП. Задание, в основном, формируется в соответствии с программой плавки (программное управление).
В автоматическом режиме управления решаются следующие задачи:
- поддержание мощности печи на уровне, определяемом программой;
- регулирование напряжения трансформатора;
- быстрое устранение всех отклонений от нормального режима.
Благодаря своей надежности и высокому КПД в сочетании с невысокой ценой оптимальным решением для задач регулирования в современных системах промышленной автоматизации являются тиристорные регуляторы. Одно из основных применений тиристоров — регулирование мощности, которое требуется в различных технологических процессах для поддержания заданного температурного режима, который имеет ряд неоспоримых преимуществ перед системами релейно-контакторного типа, главными из которых являются: непрерывность обеспечения токов электродов печи. Поставленные задачи решаются с помощью автоматических регуляторов мощности, автоматических регуляторов напряжения трансформаторов.
Заключение. Из вышеизложенного в статье можно сделать следующие выводы:
- Внедрение и реализация системы управления осуществляется, в основном с использованием программируемых контроллеров (ПЛК) или промышленных компьютеров— это масштабная, кропотливая и поэтапная работа, затрагивающая всех регулирующие органы. Поэтому необходим системный подход к координации действий оптимальных решений для задач регулирования в современных системах промышленной автоматизации.
- Перечисленные в статье проблемные аспекты, возникающие при эксплуатации ДСП, оснащенных ПЛК или промышленных компьютеров, происходят по причине недостаточного исследования параметров их режимов на стадиях проектирования, реконструкции, модернизации, а также из-за процессов старения оборудования.
- Необходимо повысить требования к предварительному моделированию и расчетам электрических режимов на стадии проектирования регулирующих органов, реконструкции схем электроснабжения при подключении, а при необходимости идти по другому пути – проводить специальные дополнительные энергетические исследования для выявления или уточнения необходимых управляющих параметров.
- Предлагаемая в статье концепция внедрения и использования программируемых контроллеров или промышленных компьютеров на основе проведения специальных исследований, представляет собой инновационную форму внедрения идеологии управления дуговыми печами, открывает возможности более эффективного применения ПЛК для обеспечения качественного регулирования как основных, так и переферийных устройств ДСП.
- Основным направлением развития управления дуговыми электротехнологическими установками должна быть интеллектуализация, которая имеет большое значение для обеспечения соответствующих свойств путем формирования необходимой структуры и придания им современных качеств.
В заключение важно отметить, выбор оптимального режима ДСП (по мощности) с помощью коррекции задания основному регулятору положения электродов, а также рассмотреть подход к реализации подсистемы формирования задания, с целью обеспечения наиболее выгодного (энергетически) текущего режима работы электродуговой печи, что предлагаемые решения полностью ориентированы на интересы и требования, предъявляемые к процессу плавки металла в электродуговых установках, и требуют минимальные расходы на закупку оборудования КИП и его установку, и в свою очередь, делает их экономически эффективными.
Внедрение этих решений позволит повысить качество продукции, уменьшить количество брака, снизить расход сырья, сократить поломки и простои оборудования и тем самым увеличить объём выпуска продукции, а также повысить производительность за счет улучшения условий труда обслуживающего персонала.
Список литературы:
- О мерах по реализации Инвестиционной программы Республики Узбекистан на 2020-2022 годы.https://lex.uz/ru/docs
- Николаев А.А. Сравнительный анализ режимов регулирования статического тирис-торного компенсатора в системе электроснабжения дуговой сталеплавильной печи высокой мощности / А.А. Николаев, Г.П. Корнилов, В.В. Анохин // Вестник ЮУрГУ. Серия «Энергетика». – 2016.
- Алиферов А.И., Бикеев Р.А., Горева Л.П., Лупи С., Форцан М., Барглик Д. Дуговые электропечи: учеб. Пособие. НГТУ, 2016.- 204 с.
- Горева Л. П. Электротехнологические установки и системы. Электродуговые установки: учебное пособие / Л. П. Горева; Новосиб. гос. техн. ун-т. - Новосибирск, 2008. - 109 с.
- Тулуевский И.Ю. Инновации для дуговых сталеплавильных печей. Научные основы выбора: монография / И.Ю. Тулуевский Ю.Н. Зинуров. - Новосибирск: Изд-во НГТУ, 2010, Т. 12, - 347 с. Серия монографий «Современные электротехнологии».
- Цыпкина В.В., Пулатов А.О., “Основы электротехнологии”. Учебник для ВУЗов.ТашГТУ.-Ташкент, 2020.-214с.
- Mirisaev, Abdullo ; Pulatov, Abror ; Muminov, Khumoyun Improving the Energy Efficiency of Power Supply Systems and Electrical Equipment of Induction Plants of Metallurgical Enterprises.AIPConference Proceedings,2024,3152(1),030004 https://doi.org/10.1063/5.0218879.
- Пулатов А.А., А.У. Мирисаев, К.К. Анарбаев, Анализ режимов работы электротехнологической установки при ассиметрии напряжения на АО «Узметкомбинат. Международная научно-техническая конференция «Актуальные вопросы повышения энергоэффективности автоматизированных электромеханических и электротехнологических систем» Ташкент, 3-4 марта 2022 года. Сборник. стр.147