базовый докторант Ташкентского химико-технологического института, Узбекистан, г. Ташкент
ПОЛУЧЕНИЕ РАСТВОРИТЕЛЕЙ ДЛЯ ЭКСТРАКЦИИ ЛАКОКРАСОЧНЫХ МАТЕРИАЛОВ И МАСЛОЖИРОВЫХ ПРОДУКТОВ ИЗ ГАЗОКОНДЕНСАТА И ИХ ФИЗИКО-ХИМИЧЕСКОЕ ИССЛЕДОВАНИЕ
АННОТАЦИЯ
В Республике Узбекистан для экстракции растительных масел широко применяются экстракционный бензин и н-гексан. В данной работе изучена возможность получения высококачественного экстракционного растворителя из лёгких углеводородных фракций газового конденсата (ГК) Шуртанского месторождения. Проведены физико-химические исследования полученного растворителя марки ГК-ЭЭ 65/85, определены его состав и свойства. Показана высокая эффективность нового растворителя в процессе экстракции хлопкового масла, достигающая 92–94%. Разработаны предложения по модернизации технологической схемы установки стабилизации конденсата (УСК) для интенсификации процесса и увеличения выхода целевых фракций. Использование местного газоконденсатного сырья для производства экстрагентов обеспечивает экономию валютных средств, снижает логистические затраты и соответствует принципам «зелёной» экономики.
ABSTRACT
In the Republic of Uzbekistan, extraction gasoline and n-hexane are widely used for the extraction of vegetable oils. This work investigates the possibility of obtaining a high-quality extraction solvent from the light hydrocarbon fractions of gas condensate (GC) from the Shurtan field. Physico-chemical studies of the obtained solvent of the GC-EE 65/85 brand were conducted, and its composition and properties were determined. The high efficiency of the new solvent in the process of extracting cottonseed oil, reaching 92–94%, is demonstrated. Proposals have been developed for modernizing the technological scheme of the condensate stabilization unit (CSU) to intensify the process and increase the yield of target fractions. The use of local gas condensate raw materials for the production of extractants ensures savings in foreign currency, reduces logistics costs, and aligns with the principles of "green" economy.
Ключевые слова: газовый конденсат, экстракция, растворитель, растительное масло, стабилизация, лёгкие углеводороды, пропан-бутан, Шуртан.
Keywords: gas condensate, extraction, solvent, vegetable oil, stabilization, light hydrocarbons, propane-butane, Shurtan.
Введение
Республика Узбекистан обладает значительными запасами углеводородного сырья. На 122 месторождениях, принадлежащих АО «Узбекнефтгаз», сосредоточено около 933 млрд м³ природного газа [1]. Ежегодная добыча составляет более 50 млрд м³ газа и около 5 млн тонн газового конденсата (ГК). Значительная часть ГК (свыше 4 млн т/год) перерабатывается на газоперерабатывающих заводах (ГПЗ) с целью стабилизации и последующего использования, в основном, в качестве моторного топлива [2].
Одновременно в республике действует более 20 заводов по производству растительных масел, ежегодная потребность которых в экстракционных растворителях превышает 5 тыс. тонн. Традиционно в качестве экстрагентов используются экстракционный бензин (фракция 63–70 °C) и н-гексан. Производство этих растворителей часто зависит от импортных технологий и сырья.
Газовый конденсат, представляющий собой смесь лёгких и окрашенных углеводородов, является перспективным сырьём для получения высококачественных растворителей. Лёгкие фракции ГК (45–145 °C) характеризуются низким содержанием ароматических углеводородов (0,5–1,5%) и сернистых соединений (0,01–0,025%), что отвечает строгим экологическим и санитарно-гигиеническим требованиям к растворителям для пищевой промышленности [3, 4].
Целью данной работы являлась разработка технологии получения эффективного экстракционного растворителя из лёгких фракций местного газового конденсата и исследование его физико-химических и экстракционных свойств.
Экспериментальная часть
Объектом исследования служил газовый конденсат Шуртанского нефтегазодобывающего управления (НГДУ). Состав стабильного газового конденсата и его лёгкой фракции представлен в таблице 1.
Таблица 1.
Состав газового конденсата Шуртанского месторождения
|
Компоненты ГК |
Стабилизированный ГК, % |
Лёгкая фракция ГК, % |
|
С₂–С₃ |
1.5 |
3–5 |
|
С₃–С₄ |
8.5 |
5–15 |
|
С₄–С₅ |
45.0 |
40–50 |
|
С₇ и выше |
40.0 |
28–45 |
|
Сернистые соединения |
0.025 |
0.010–0.015 |
|
Сероводород (H₂S) |
0.008 |
0.003–0.010 |
|
Ароматические углеводороды |
3.5 |
2.2–2.7 |
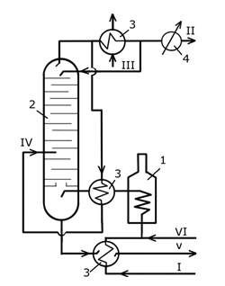
Для получения целевого растворителя использовалась установка стабилизации конденсата (УСК). Была предложена модернизированная технологическая схема (Рис. 1), предусматривающая поточный подогрев сырого ГК и двукратное использование лёгкой флегмы для интенсификации ректификации. Это позволило повысить эффективность разделения сопутствующих газов (пропан-бутановой фракции) и получить стабильный конденсат с улучшенными характеристиками.
/Jorayev.files/1.png)
Рисунок 1. Модернизированная схема установки стабилизации газового конденсата (УСК): 1 – печь подогрева; 2 – ректификационная колонна; 3,4 – холодильники; I – сырой ГК; II – сопутствующие газы; III – лёгкая флегма; IV – пары на конденсацию; V – стабильный ГК; VI – фракция для экстрагента.
Из стабильного ГК методом ректификации была выделена узкая фракция с температурой кипения 65–85 °C, обозначенная как ГК-ЭЭ 65/85 (газоконденсатный экстракционный растворитель).
Физико-химические свойства полученного растворителя определялись стандартными методами. Групповой углеводородный состав исследовался методом газовой хроматографии с масс-селективным детектированием (ГХ-МС) на аппарате «Хроматек-Кристалл 9000». Условия анализа: колонка капиллярная, длина 30 м, программирование температуры от 50 до 250 °C, скорость потока газа-носителя (гелий) 1 мл/мин.
Экстракционная способность растворителя оценивалась в лабораторных условиях на модели процесса извлечения масла из хлопкового жмыха (кунжар) с исходным содержанием масла 4,5–5,7%.
Результаты и обсуждение
1. Характеристика полученного растворителя ГК-ЭЭ 65/85
Основные физико-химические показатели разработанного растворителя представлены в таблице 2.
Таблица 2.
Физико-химические свойства экстракционного растворителя ГК-ЭЭ 65/85
|
Показатель |
Значение для ГК-ЭЭ 65/85 |
|
Плотность при 20°C, кг/м³ |
700 |
|
Показатель преломления, n²⁰D |
1.3955 |
|
Температура начала кипения, °C |
65 |
|
Температура конца кипения, °C |
85 |
|
Внешний вид и цвет |
Прозрачная, бесцветная, легколетучая жидкость с запахом, характерным для ароматических углеводородов |
Данные ГХ-МС анализа (таблица 3) показали, что основу растворителя (около 60%) составляют углеводороды С₅–С₇, причём содержание н-гексана достигает ~30%, что является значительным преимуществом, так как именно н-гексан считается эталонным растворителем для экстракции масел. Содержание ароматических углеводородов не превышает 3,12%, а сернистых соединений – следовых количеств.
Таблица 3.
Компонентный состав растворителя ГК-ЭЭ 65/85 (данные ГХ-МС)
|
Время удержания, мин |
Углеводородный компонент |
Мол. масса, г/моль |
Содержание, % |
|
1.2 |
н-Пентан |
72.15 |
0.92 |
|
3.8 |
2-Метилпентан |
86.18 |
19.60 |
|
5.2 |
н-Гексан |
86.18 |
29.97 |
|
6.5 |
2,4-Диметилпентан |
100.21 |
9.24 |
|
7.3 |
Бензол |
78.11 |
3.12 |
|
... |
... |
... |
... |
|
Сумма С₅–С₇ |
~85% |
2. Оценка экстракционной способности
Испытания растворителя ГК-ЭЭ 65/85 в процессе экстракции хлопкового масла показали высокую эффективность. При соотношении жмых : растворитель = 1:10 и противоточном режиме экстракции степень извлечения масла составила 92–94%. Способность паров растворителя проникать в поры жмыха достигла 98%. Коэффициент экстракции составил 2,5–3 относительно объёма жмыха.
Важным преимуществом нового растворителя является низкая критическая концентрация мицеллообразования (пептизации) в системе масло–ГК-ЭЭ 65/85 по сравнению с традиционными экстрагентами. Это означает, что для эффективного растворения масла требуется меньшее количество растворителя, что снижает энергозатраты на последующую дистилляцию и регенерацию [5].
3. Совершенствование технологии стабилизации ГК
Для обеспечения сырьём производства растворителя ГК-ЭЭ 65/85 была проанализирована и усовершенствована работа УСК. Предложенная модернизация (см. Рис. 1) позволяет:
- Увеличить степень извлечения лёгких углеводородов (пропан-бутана).
- Получить стабильный конденсат с более воспроизводимыми и улучшенными свойствами (Таблица 4).
- Снизить энергетические затраты за счёт рециркуляции тепла и паров.
Таблица 4.
Свойства стабильного конденсата после модернизации УСК
|
Показатель |
Значение |
|
Удельный вес, кг/м³ |
768 |
|
Показатель преломления, n²⁰D |
1.4575 |
|
Фракционный состав, °C: начало/конец кипения |
308 / 535 |
|
Групповой состав, % масс.: |
|
|
- Метановые углеводороды |
42.5 |
|
- Нафтеновые углеводороды |
28.5 |
|
- Ароматические углеводороды |
24.1 |
|
Содержание сернистых соединений, % масс. |
0.25 |
|
Механические примеси |
Отсутствуют |
Таким образом, модернизация УСК решает две задачи: повышает эффективность подготовки ГК к дальнейшей переработке и создаёт устойчивую сырьевую базу для выделения целевой фракции 65–85 °C.
Экономические и экологические аспекты
Использование местного газоконденсатного сырья для производства экстракционных растворителей имеет ряд преимуществ:
- Импортозамещение и экономия валюты: Снижается зависимость от закупки готовых растворителей или сырья для их производства.
- Логистическая эффективность: Производство растворителя может быть организовано непосредственно на площадках ГПЗ, находящихся вблизи месторождений.
- Экологичность: Низкое содержание ароматики и серы в получаемом растворителе ГК-ЭЭ 65/85 делает процесс экстракции масел и конечный пищевой продукт более безопасными. Энергоэффективная модернизация УСК также снижает углеродный след процесса.
- Регенерация: Растворитель легко регенерируется стандартной дистилляцией, что минимизирует отходы производства.
Заключение
- На основе лёгких фракций газового конденсата Шуртанского месторождения разработан экстракционный растворитель ГК-ЭЭ 65/85 с температурным интервалом кипения 65–85 °C.
- Растворитель характеризуется высоким содержанием н-гексана (~30%) и предельно низким содержанием ароматических и сернистых соединений, что соответствует жёстким требованиям для процессов извлечения пищевых масел.
- Лабораторные испытания подтвердили высокую экстракционную эффективность ГК-ЭЭ 65/85 при переработке хлопкового жмыха (извлечение масла 92–94%).
- Предложена модернизация технологической схемы установки стабилизации конденсата, позволяющая интенсифицировать процесс, увеличить выход стабильного ГК и пропан-бутановой фракции, а также снизить энергопотребление.
- Внедрение технологии производства растворителя ГК-ЭЭ 65/85 на базе существующих ГПЗ Узбекистана является экономически целесообразным и экологически перспективным направлением импортозамещения в масложировой промышленности.
Список литературы:
- «Узбекнефтгаз»: Отчёт о результатах добычи и переработки нефти и газа за 2022 год. Тошкент, 2023.
- Алимов А.А. Химическая переработка газоконденсатов // Сборник трудов конференции «Актуальные проблемы химической переработки минеральных сырьевых ресурсов Узбекистана». – Т.: 2003. – С. 25.
- Вайсбергер А. Органические растворители. – М.: Изд-во иностранной литературы, 1958. – 267 с.
- Трейбал Р. Массообменные процессы. – М.: Химия, 1980. – 784 с.
- Перри Р., Грин Д. Справочник инженера-химика. – М.: Изд-во «Мир», 2008. – 2400 с.
- Жураев Ш., Тураев Т.Б. Анализ процесса стабилизации свойств газоконденсата // Труды ТХТИ. – 2024.
- Speight J.G. The Chemistry and Technology of Petroleum. – CRC Press, 2014. – 953 p.
- Jurayev Sh., To'rayev T.B. Gaz kondensatidan yog‘ moy ekstraksiyasi uchun erituvchilarni olish va xossalarini tadqiq qilish // Материалы международного форума «Устойчивое развитие и зелёная экономика». – Тошкент, 2025. – С. 70-71.