Doctor of technical sciences, Professor, Tashkent State Technical University Almalyk branch, Uzbekistan, Almalyk
TWO-STAGE PLANT FOR DEEP PURIFICATION OF AIR FROM FINE PARTICULATE MATTER
ABSTRACT
In the article, the results on studying the efficiency of a two-stage plant are presented. A two-stage unit for deep cleaning of dusty air containing a cyclone with a coagulator and a scrubber with a floating nozzle has a relatively high efficiency of dust cleaning while meeting the requirements of sanitary norms. The influence of the dust-air flow rate on the cleaning efficiency and on the hydraulic resistance of the model cyclone, as well as the influence of the dust-air flow rate on the total hydraulic resistance and on the fractional efficiency of the experimental two-stage unit were determined.
АННОТАЦИЯ
В статье, приведены результаты по изучению эффективности двухступенчатой установки. Двухступенчатая установка для глубокой очистки запыленного воздуха, содержащая циклон с коагулятором и скруббер с плавающей насадкой, обладает сравнительно высокой эффективностью пылеочистки при соблюдении требований санитарных норм. Определены влиянию скорости пылевоздушного потока на эффективность очистки и на гидравлическое сопротивление модельного циклона, а также влияние скорости пылевоздушного потока на общее гидравлическое сопротивление и на фракционной эффективности опытной двухступенчатой установки.
Keywords: cleaning efficiency, hydraulic resistance, fractional efficiency, cyclone, scrubber, particle size, dust.
Ключевые слова: эффективность очистки, гидравлическое сопротивление, фракционный эффективность, циклон, скруббер,размер частиц, пыл.
Introduction
The practice of using different variants of two-stage air purification plants layout in cotton ginning enterprises shows that these plants give a tangible social effect when the second stage of purification is equipped with an air purifier of VZP type or a cyclone of small diameter. Meanwhile, high efficiency of air purification in the second stage of these plants is achieved only when favourable conditions for their operation are created. However, the degree of dust purification in air cleaners does not exceed 50% due to the high sailing and low density of fibrous dust formed in the conditions of cotton mills. All this dictates the need to intensify the technological process of settling fibre dust particles, improve the design of existing dust cleaning devices and develop new apparatuses for this purpose [1,2,3].
In this aspect, one of the technical solutions for deep air purification can be the use of scrubbers with movable nozzle, which are characterised by lower energy costs compared to air cleaning devices. In this regard, the development of a new scheme of a two-stage dust cleaning unit consisting of a cyclone and a scrubber, based on the intensification of the process of precipitation of fibrous and mineral particles is an actual scientific and technical task.
Based on the above, we have assembled an experimental test bench consisting mainly of a cyclone with a coagulator and a scrubber with a movable nozzle. The main purpose of the two-stage experimental bench is to study the influence of different technological parameters on the degree of air purification from fibrous and fine mineral particles.
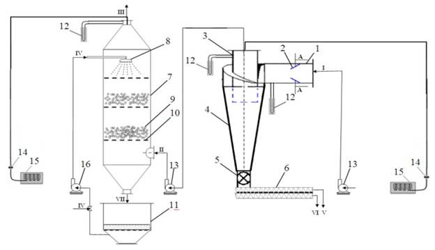
The scheme of the two-stage plant is shown in Fig.1. In the unit primary air purification from fibrous and fine mineral particles is carried out in a cyclone with a coagulator, and deep purification (second stage) is carried out in a scrubber with a movable nozzle. Dust concentration in the air stream entering the pilot plant is in the range of 3500÷6000 mg/m3.
Methods and Materials
The experimental unit (Fig. 1) consists of cyclone 4, screw 6, scrubber 7, sludge collection tank 11 and two fans 13 and one pump. The main parts of the experimental cyclone are a cylindrical-conical body, a spigot (duct) 1 for supply of dusty air flow, where a string coagulator 2, an exhaust pipe 3 and a sluice gate 5 are installed. The cylindrical scrubber with a conical bottom essentially contains nozzles for atomising water 8 and a support grid 10 for the nozzle layer 9. The unit is equipped with control and measuring instruments - micromanometers 12, filter cartridge AFA 14 and rotameter 15.
/Xurmamatov1.files/image001.jpg)
Figure 1. Principal scheme of the experimental installation for two-stage purification of dusty air: 1-duct; 2-string coagulator; 3-exhaust pipe; 4-cyclone; 5-sluice gate; 6-screw; 7-scrubber; 8-spray nozzle; 9-moving nozzle; 10-support grid; 11-tank for sludge collection; 12- micromanometers; 13-fans; 14-filter-patron AFA; 15-rotameter, 16-pump; technological flows: and II-dusty air; III-purified air; IV-irrigation water; V-captured fluff; VI-captured mineral particles; VII-contaminated water
Dusty air containing fibrous and finely dispersed mineral particles enters the cyclone through the string coagulator 3. While passing through the string coagulator, the dust-air flow is strongly turbulised. In such an environment, fibrous particles contained in the dust-air stream adhere to each other and coagulate to form stable aggregates. As a consequence, the efficiency of air cleaning in the cyclone increases, as the number of coarse fractions increases and fine dust is captured by the coarse aggregates
The velocity of dust-air flow in the apparatuses of the unit ( w, m/s) was determined by the value of dynamic pressure:
, (1)
where: Q - air flow rate, m3/s; D - diameter of the inlet pipe of the apparatus, m.
In the course of experiments, the dust-air flow velocity was varied in the range from 12 to 20 m/s. Then the optimum velocity of dust-air flow was determined. The results of laboratory studies are summarised and shown in Fig. 2. Fig.2 shows that with increasing the inlet velocity of the dust-air flow from 12 to 17 m/s, the efficiency of cleaning increases to 99.9%, further increase in velocity from 17 to 20 m/s leads to a decrease in the efficiency of cleaning to 96%. This can be explained by the fact that at high velocities of dust-air flow there is a destruction of coagulated particles at the first stage of purification. It should be noted that at high concentrations of dust-air flow the cleaning efficiency is higher than at low concentrations.
/Xurmamatov1.files/image003.jpg)
Figure 2. Influence of dust-air flow velocity on cleaning efficiency
In order to reveal the influence of design changes on the hydraulic resistance of the two-stage unit, a series of experiments were carried out. Measurement of head loss was carried out by measuring the pressure at the inlet and outlet of the apparatuses of the experimental stand, using U-shaped micromanometers. The difference of total head at the inlet and outlet of the apparatus was taken as its hydraulic resistance. The value of hydraulic resistance was used to estimate energy losses in the apparatuses at different regime parameters (at inlet flow velocity from 12 to 20 m/s).
The hydraulic resistance coefficient of the model apparatuses of the plant was calculated by the formula:
(2)
where DР - head losses in apparatus, Pa; w - inlet air velocity, m/s; r - air density, kg/m3.
The cyclone pressure loss was calculated using the formula:
(3)
where: z - coefficient of hydraulic resistance of the cyclone.
/Xurmamatov1.files/image006.png)
Figure 3. Effect of dust-air flow velocity on hydraulic resistance of the model cyclone
From Fig. 3 shows that at a flow velocity at the first stage of 12 m/s the hydraulic resistance of the cyclone is 250 Pa, and the degree of air purification is 90.1 %. At further increase of the flow velocity up to 20 m/s the value of hydraulic resistance of the cyclone increases up to 430 Pa, respectively the degree of purification increases up to 96 %. According to the results of experiments, the optimum values of dust-air flow velocity 17 m/s, cleaning efficiency 99.9 % and hydraulic resistance of the cyclone - 380 Pa were determined. During the experiments we also determined the total hydraulic resistance of the two-stage installation (Fig.4).
The graph shown in Fig. 4, indicates that at a dust-air flow velocity of 12 m/s, the total hydraulic resistance of the plant is 400 Pa, and with further increase in velocity up to 20 m/s, the hydraulic resistance of the plant increases to 1170 Pa. The found optimum value of the dust-air flow velocity in the plant 17 m/s [4,5] corresponds to its hydraulic resistance of 820 Pa.По результатам измерений определены среднее значение коэффициента гидравлического сопротивления аппаратов опытной двухступенчатой установки: циклона - xвх.=1,01, в скруббера - xвх.=4,72.
/Xurmamatov1.files/image007.jpg)
Figure 4. Effect of dust-air flow velocity on the total hydraulic resistance of the experimental two-stage plant
In the process of research, measurements were made to determine the flow rate and dustiness of the dust-air flow, pressure losses and disperse composition of dust. The task of the research was to study the hydrodynamic characteristics [6] of the model technological line and the regularities of dust particles capture when using the effects of coagulation and recirculation of cleaned air.
Result and discussion
The results of experimental studies allowed us to establish the influence of the inlet velocity of dust-air flow on the fractional efficiency of cleaning [7,8] in a model technological line. The table shows the results of studies aimed at studying the dependence of fractional efficiency of cleaning on the dust-air flow velocity.
In order to reveal the influence of the fractional composition of cotton dust on the efficiency of air purification in the two-stage unit, a series of experiments were carried out. Measurements of head loss were carried out by measuring the pressure at the inlet and outlet of the apparatuses using U-shaped micromanometers. The difference of the total head at the inlet and outlet of the apparatuses was taken as the hydraulic resistance of the process line. Energy losses in the apparatuses at different regime parameters were estimated by the value of hydraulic resistance. During the experiments the velocities of dust-air flow varied from 12 to 20 m/s.
Pressure loss in the scrubber was determined from the formula (Pa):
DРскр =Кч - Рв1(Qв1/Qг1). (4)
where Кч - total contact energy, Qв1, Qг1 – volume flow rates of water and gas at the scrubber inlet, m3/s, Рв1 – pressure of atomised liquid, Pa.
Table 1.
Effect of inlet velocity of dust-air flow (at dust content of 3500 mg/m3) on fractional efficiency of purification in a model two-stage plant
|
№ |
Dust and air flow velocity, m/s |
Hydraulic resistance of the installation, Pa |
Average fractional efficiency of purification, % (by fraction) |
|||||
|
Dust particle size, µm |
||||||||
|
<5 |
5-10 |
10-20 |
20-40 |
40-60 |
>60 |
|||
|
1 |
12 |
400 |
65,3 |
74,6 |
81,5 |
89,2 |
95,5 |
97,3 |
|
2 |
13 |
460 |
68,4 |
77,5 |
84,4 |
89,9 |
95,9 |
97,9 |
|
3 |
14 |
505 |
73,5 |
81,2 |
87,9 |
90,6 |
96,7 |
98,3 |
|
4 |
15 |
570 |
74,9 |
84,4 |
89,6 |
92,8 |
97,1 |
98,8 |
|
5 |
16 |
700 |
79,7 |
86,8 |
91,2 |
93,8 |
98,2 |
99,2 |
|
6 |
17 |
820 |
86,6 |
89,5 |
94,1 |
96,6 |
99,65 |
99,98 |
|
7 |
18 |
910 |
85,7 |
88,6 |
93,9 |
96,1 |
98,5 |
99,3 |
|
8 |
19 |
980 |
85,1 |
88,01 |
93,3 |
95,8 |
98,1 |
98,8 |
|
9 |
20 |
1170 |
84,2 |
87,3 |
93,0 |
95,1 |
97,8 |
98,2 |
From the received exerimental data it follows that with increase of input speed of a dust-air stream from 12 to 17 m/s the efficiency of cleaning increases up to 86,6 % (at a fraction of particle size <5) and 99,98 % (fraction >60 microns), the further increase of speed up to 20 m/s negatively influences efficiency of cleaning, i.e. efficiency of cleaning decreases from 84,2 % to 98,2 %.
/Xurmamatov1.files/image008.png)
/Xurmamatov1.files/image009.png)
Figure 5. Effect of inlet velocity of dust-air flow on fractional efficiency of cleaning at different sizes of dust particles
The total hydraulic resistance of the two-stage model plant at a dust-air flow velocity of 12 m/s, is 400 Pa, and with further increase in velocity up to 20 m/s, the hydraulic resistance of the plant increases to 1170 Pa. The found optimum value of the dust-air flow velocity of 17 m/s corresponds to its hydraulic resistance of 820 Pa.
Conclusion
Thus, based on the results of experimental studies it can be concluded that the two-stage unit for deep cleaning of dusty air, containing a cyclone with a coagulator and a scrubber with a floating nozzle, has a relatively high efficiency of dust cleaning (up to 99.9%) while meeting the requirements of sanitary standards (80 mg/m3).
References:
- Report on research work (Central Scientific Research Institute of Chemical Industry). Development of precipitator - discharger for capturing the coarse fraction of cotton dust in the exhaust air / (Final Report). 0002. - Tashkent, 2001. - p. 8-21.
- Belousov V.V. Theoretical bases of gas cleaning processes. - M.: Metallurgy, 1988. - 255p.
- Romankov P.G., Kurochkina M.I. Hydromechanical processes of chemical technology. - 2nd ed., rev. and supplement - L.: Khimiya, 1974. -288 p.
- A.M. Khurmamatov. Investigation of the influence of mode-constructive parameters of cyclone on the efficiency of air purification from fibrous particles // "Uzbek.chem.journ". -Tashkent, 2008, №3. -p.114-117.
- Z.S. Salimov, N.H. Yuldashev, A.M. Khurmamatov. Study of free sedimentation rate of fibre particles in centrifugal field//"Uzbek.chem. journ.". - Tashkent, 2007, No.3. - p.45-47.
- M.L. Morgulis M.G. Mazus, A.S. Mandriko, M.I. Birger. Bag filters. M.: "Mashinostroenie". - 1977. - 256 p.
- A.M. Xurmamatov, T.S. Baltaev, A.A. Xudayberdiyev. On aerodynamics of fiber particles in a centrifugal field // «Raqobatdosh kadrlar tayyorlash: tajriba va muammolar»: Respublika ilmiy-amaliy konferensiyasi materiallari to‘plami. II qism –Namangan, 2007. –p. 95-96.
- A.M. Xurmamatov. Research of influence of mode and design parameters of cyclone on efficiency of air purification from fibrous particles // Uzbek.chem.journ. -2008. -№3. -p.114-117.