преподаватель кафедры “Нефтегазовое дело”, Бухарский инженерно-технологический института, Узбекистан, г. Бухара
РАЗРАБОТКА АДСОРБЕНТОВ НА ОСНОВЕ ОТХОДОВ РАСТЕНИЙ ДЛЯ ОЧИСТКИ ПЛАСТОВЫХ ВОД НА НЕФТЯНЫХ МЕСТОРОЖДЕНИЯХ
АННОТАЦИЯ
Предложена методика по улучшению свойств адсорбента, а именно его высокой прочности и гидрофобности. Проведены испытания с целью определения сорбционных свойств адсорбентов, которые получены на основе углеродных отходов. Предлагаемый адсорбент используется для очитки сточных и пластовых вод. Определено, что данный адсорбент углерода, образующийся в процессе пиролиза, может быть использован в качестве отчистки сточных вод для органического синтеза или в качестве топлива для процесса пиролиза. Рекомендованный адсорбент для разработки обработан путем термической активации. Этот рекомендуемый адсорбент служит для улучшения качества сорбционных свойство в процессе пиролиза.
ABSTRACT
A technique is proposed to improve the properties of adsorbent, namely its high strength and hydrophobicity. Tests were carried out to determine the sorption properties of adsorbents that are obtained from carbon waste, the proposed adsorbent is used for cleaning wastewater and reservoir waters in petroleum It is determined that these carbon adsorbent formed during pyrolysis can be used as wastewater treatment for organic synthesis or as fuel for the pyrolysis process, the recommended adsorbent for developments by thermal activation are processed. This recommended adsorbent serve to improve the quality of sorption properties during the pyrolysis process.
Ключевые слова: Адсорбент, пиролиз, сточные воды, углеводородные остатки, цеолиты, глины; искусственные неорганические вещества; углеродистые материалы: активированный уголь
Keywords: Adsorbent, pyrolysis, wastewater, hydrocarbon residues, zeolites, clays; artificial inorganic substances; carbonaceous materials: activated carbon
Введение. В мире ведутся научные и практические исследования по созданию востребованной технологии очистки пластовых вод нефтяных и газовых месторождений. В связи с этим необходимо обосновать ряд научных решений, в том числе: совершенствование технологии очистки пластовых вод нефтяных и газовых месторождений от углеводородного мусора; получение новых видов адсорбентов или их модификация; применение модульных установок при очистке пластовых вод нефтяных и газовых месторождений или промышленных сточных вод от углеводородных остатков и механических примесей; особое внимание уделяется созданию оптимальных условий очистки продуктивных пластовых вод нефтяных и газовых месторождений от остаточных углеводородов с применением различных адсорбентов.
Следует отметить, что разработка технологии получения новых видов углеродных адсорбентов на основе отечественного сырья и научно-исследовательские работы по разработке комбинированного модульного устройства очистки воды продуктивных пластов газовых месторождений от механических частиц и остатков углеводородов не проводились до настоящего времени. Применение импортных продуктов при подготовке продуктивных пластовых вод в нефтедобыче приводит к удорожанию процесса.
Применение импортных продуктов при подготовке продуктивных пластовых вод в нефтедобыче приводит к удорожанию процесса. Регенеративные методы не только очищают сточные воды, извлечение из него дополнительных полезных веществ и позволяет повторно использовать их в производстве. Деструктивные методы применяются, если нет возможности извлечь дополнительные вещества или если такая работа не считается экономически выгодной.
В настоящее время в качестве адсорбента можно использовать различные природные материалы: цеолиты, глины; искусственные неорганические вещества; углеродистые материалы: активированный уголь, волокнистые углеродные материалы, а также молекулярные сорбенты на основе синтетических полимеров. В промышленности в качестве адсорбентов используют твердые тела, состоящие из микропор, обладающих высокой пористостью. В промышленности адсорбенты используются в гранулированном или порошкообразном виде. При очистке сточных вод адсорбционным методом, адсорбенты могут регенерироваться и в этом случае их можно использовать многократно. Знание основных свойств адсорбентов при их использовании, важное значение для его эффективности имеет стоимость очистки воды или газов. Поэтому мы проанализировали основные свойства адсорбентов.
Высокое содержание органических соединений в стволах деревьев (99%) и меньшее количество золы, более высокая консистенция, а также, иметь гидрофобные свойства, иметь гидрофобные свойства, показывает их как идеальный материал для получения адсорбентов с очень высокой адсорбционной активностью. По этой причине из отходов местных пней выделяются термические и производство адсорбентов из паро-газового активированного угля позволит нашей стране с экономить валютные средства и помогает решать экологические проблемы, применяя эти адсорбенты в различных отраслях промышленности. Исходя из вышеперечисленных соображений, в качестве объекта исследования были выбраны растительные отходы, встречающиеся на территории нашей республики — шелковица, саксаул и юлгун. На основе этого углеродсодержащего вторичного сырья с помощью метода физической активации были получены угольные адсорбенты.
Методы исследование. Цель этого исследования-использовать местные растительные отходы, производство высококачественных адсорбентов активированного угля и заключается в анализе их сорбционных свойств. Выбранные растительные отходы (шелковица, саксаул и осока) являются экологически чистыми и являются возобновляемыми ресурсами, благодаря процессу их физической активации можно обеспечить высокую адсорбционную активность адсорбентов.
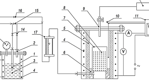
В процессе пиролиза на отобранных объектах исследования были взяты высушенные пробы в количестве 100 г и термическую обработку проводили в приготовленной в лабораторных условиях пиролизной установке (рис.1).
Газы, образующиеся в процессе пиролиза, насыщены и будут присутствовать ненасыщенные углеводороды (например, CH4, C2H6, C2H4, C2H2 и т. д.) будет доступно. Эти газы можно использовать для многих других органических синтезов или в качестве топлива для процесса пиролиза. После дробления древесный уголь превращается в гранулированный уголь, образующийся при дроблении адсорбентов на фракции до определенного размера через сита. Порошкообразный уголь, образующийся после дробления, когда уголь разделяется на фракции, доводя адсорбенты до определенного размера через сита, можно использовать для получения угольных адсорбентов в виде гранул или экологически чистых угольных брикетов.
/Bokieva.files/image001.png)
Рисунок 1. Лабораторное устройство пиролиза растительного сырья:
1) аргоновая трубка; 2) трубка для переноса смеси аргона и водяного пара аргоновая трубка 2) трубка для переноса смеси аргона и водяного пара; 3) парогенератор; 4) электрообогреватель; 5) реактор; 6) арматурное кольцо; 7) реакционный стакан с перфорированным дном; 8) сырье; 9) газоотводная труба; 10) термопара; 11) агрегат КС–2; 12) манометр; одомер.
Из-за низкого содержания в древесном угле неорганических веществ, угольные адсорбенты, полученные на их основе, имеют относительно низкую зольность. Зольность образцов увеличивалась с повышением температуры активации. По мере увеличения температуры пиролиза уменьшение количества органических веществ в образцах приводит к образованию неорганических соединений и количественное соотношение между органическими соединениями изменяется. Поэтому наблюдается увеличение количества золы.
Результаты исследование. Одним из основных преимуществ активации с использованием водяного пара является повышение чистоты образующегося углеродного материала. Органические вещества в процессе активации водяным паром а неорганические соединения воспламеняются, образуя золу в угольном материале и приводит к снижению количества других загрязняющих веществ. Этот процесс повышает качество углеродного материала, улучшает его адсорбционные свойства. Это особенно актуально для угольного материала высокой чистоты и специфика важна для востребованных отраслей.
/Bokieva.files/image002.png)
Рисунок 2. Зависимость консистенции угольных адсорбентов от температуры активации
После поглощения частиц адсорбата адсорбентом, адсорбент и на поверхности адсорбента в результате расположения молекул адсорбата уменьшается поверхностное натяжение адсорбента. Это состояние, в свою очередь, также снижает прочность адсорбента.
В заключение можно сказать что снижение прочности, физических и влияет на его химическую стабильность, а также на возможность его длительного использования. Поэтому для сохранения прочности адсорбентов и Это важно для повышения эффективности адсорбционных процессов. В технологических процессах прочность занимает важное место при извлечении адсорбентов из систем после их использования. Можно добавить, что предлагаемый нами адсорбент, в отличие от остальных сорбентов, хорошо очищает пластовые воды.
Список литературы:
- Карелин Я.А. Очистка сточных вод нефтяных промыслов и заводов. учеб. - метод, пособие/ Я.А. Карелин -М.: Гостоптехиздат, 1959 -344 с.
- Гидрогеология и воды нефтяных и газовых месторождений. учеб. - метод, пособие/ Г.М. Сухарев Л.: 1959-335 с.
- Бокиева Ш. К., Адизов Б. З. (2023). Разработка сорбентов для применения в качестве очистки сточных вод нефтяных месторождений. Universum: технические науки, (11-5 (116)), 17-19 с.
- Бокиева, Ш. К., Адизов Б. З. (2024). Анализ содержания азота в сточных водах нефтяных месторождений. Universum: технические науки, 6(2 (119)), 18-20.
- Гидрогеология и воды нефтяных и газовых месторождений. учеб. - метод, пособие/ Г.М. Сухарев Л.: 1959-335 с.
- Бокиева, Ш. К., Тошев Ш. Ш., Дустов, Х. Б. (2021). Исследования химических методов очистки нефтепромысловых сточных вод. Scientific progress, 1(6), 904-908 с.
- Bokiyeva Sh. K., Ortiqova, M. O. Q. (2022). The relationship between the phase equilibrium of a gas and a glycolic solution. Science and Education, 3(4), 405-408.с