преподаватель Каршинского государственного технического университета, Узбекистан, г. Карши
ПОДГОТОВКА ОБРАЗЦОВ МЕМБРАННОГО ФИЛЬТРА С СОДЕРЖАНИЕМ PVDF/PSU/PAN/PEG И СБОРКА ЛАБОРАТОРНОГО ИСПЫТАТЕЛЬНОГО УСТРОЙСТВА ДЛЯ ОЧИСТКИ РАСТВОРА АЛКАНОЛАМИНОВ ОТ ТЕРМИЧЕСКИ СТАБИЛЬНЫХ СОЛЕЙ
АННОТАЦИЯ
В данной статье проанализирован ряд научных работ ученых из различных уголков мира касаемо очистки алканоламина от термически стабильных солей. С целью очищения от TCC, содержащегося в используемом растворе MDEA, было разработано лабораторное устройство, оснащенное мембранным фильтром в результате полученных автором статьи уровней пористости в сканирующем электронном микроскопе фильтров из полимерных композитов, содержащих ПВДФ/ПСУ/ПАН/ПЕГ, ацетат (CH3COO-), сульфат (SO32-) и другие компоненты используемого раствора мдэа в диапазоне давлений 10–80 бар. Cl – хлорид-ионы эффективность улавливания и фильтрации.
ABSTRACT
This article analyzes a number of scientific works of scientists from all over the world on purification of alkanolamine from thermally stable salts. In order to purify from TCC contained in the used MDEA solution, a laboratory device equipped with a membrane filter was developed as a result of the porosity levels obtained by us in the scanning electron microscope of filters made of polymer composites containing PVDF / PSU / PAN / PEG, acetate (CH3COO-), sulfate (SO32-) and other components of the used MDEA solution in the pressure range of 10-80 bar. Cl - chloride ions collection and filtration efficiency.
Ключевые слова: МДЕА абсорбция, ионы, лабораторное устройство, фильтр мимбрана ПВДФ/PSU/PAN/PEG, TBT, SEM, ацетат (CH3COO-), сульфат (SO32-), Cl - хлорид-ионы.
Keywords: MDEA absorption, ions, laboratory device, PVDF/PSU/PAN/PEG membrane filter, TBT, SEM, acetate (CH3COO-), sulfate (SO32-), Cl - chloride ions.
Введение. Организация мирового производства на основе безотходной технологии остается одной из самых актуальных задач. Хотя в промышленности эта проблема не нашла своего полного решения, но использование отходов производства в качестве вторичных гомашей широко распространено в других её отраслях. Есть несколько преимуществ использования отходов производства в качестве вторичной гомашины, реализующие в том числе: повышение эффективности производства, появление возможности производства побочных продуктов, уменьшение загрязнения окружающей среды и подобные [1]. Изучение процессов очистки растворов этаноламина, их анализ, разработка оптимальной технологической схемы и режимов работы – одна из важнейших научных и практических задач. Решение проблемы регенерации этаноламинов в промышленности повышает эффективность процесса очистки природного газа от вредных соединений, приводит к повышению его технико-экономических показателей [6].
Kosuke Tanaka, Tatsuo Fujiwara и их коллеги из Японии в своих исследованиях рекомендовали использовать ультразвуковое излучение для очистки водных растворов мдэа от вредных соединений и для извлечения проглоченных соединений. В своем исследовании авторы показали, что скорость десорбции поглощенных соединений была исследована при 28 кГц ультразвукового излучения при 25°C. Полученные результаты показывают, что скорость высвобождения соединений, поглощенных в растворе мдэа низкой концентрации (0,2 моль / л), выше при ультразвуковом облучении по сравнению с десорбцией другим способом при температуре 25°C. Однако учеными было также показано, что скорость процесса десорбции увеличивается с уменьшением концентрации растворов МДЭА [5].
Было рекомендовано использовать аминогели (AG) для извлечения CO2 из газовой смеси CH4 / CO2. Абсорбирующий компонент (гидрогель, насыщенный Амином) был получен путем смешивания раствора MEA с высушенными частицами гидрогеля; затем были проведены систематические эксперименты для анализа характеристик частиц АГ [4]. Результаты показали, что частицы AG были очищены от газовой смеси CH4/CO2 с более высокой селективностью и имели более высокий индекс поглощения CO2 по сравнению с раствором MEA. Кинетические характеристики поглощения CO2 также проверялись путем изменения температуры, обеспечения перемешивания и прибавления добавок. Более высокие температуры показали небольшое увеличение скорости поглощения CO2 на ранней стадии. Поскольку смешивание частиц АГ с газовой смесью увеличивает скорость поглощения, эффективность поглощения CO2 будет зависеть от свойств АГ. Более высокие температуры показали небольшое увеличение скорости поглощения CO2 на ранней стадии. Поскольку смешивание частиц АГ с газовой смесью увеличивает скорость поглощения, эффективность поглощения CO2 будет зависима от данного аспекта [1].
Mayfield Road сравнил растворы этаноламина с действием горячего пара под давлением при температуре 120–140°C и давлении около 1–2 бар, а также с восстановлением свойств и очисткой от поглощенных компонентов с помощью микроволнового излучения. Было показано, что этаноламины разлагаются из-за того, что они подвергаются воздействию высоких давлений и температур. Ученым рекомендовано регенерировать аминные растворы абсорбционной очистки природного газа микроволновым излучением, обоснованная концепция эффекта процесса доказана лабораторными опытами. Также в описываемом процессе было исследовано следующее: микроволны быстро и при низких температурах (70–90°c) восстанавливают свойства используемых растворов метилдиэтаноламина, что в дополнение к их обычным преимуществам по сравнению с обычной регенерацией микроволны обладают особым “нетепловым” эффектом [2].
Результат. Композитный мембранный фильтр на основе полимеров PVDF/PSU/PAN/PEG был изготовлен с помощью иммерсионного осаждения методом инверсии фаз.
N-метилпирролидон использовался в качестве растворителя и составлял 82–87 % от общей массовой доли. Полимеры PVDF/PSU/PAN/PEG в различных массовых пропорциях были помещены в растворитель и перемешаны в течение 12 часов. Готовый полимерный раствор выкладывали при комнатной температуре в виде тонкой пленки на флизелин, уложенный на стеклянную пластину. Над тканью снова прижали стекло с плоской поверхностью. Готовый образец вместе со стеклянной пластиной помещали на водяную баню с температурой 25oC.
На водяной бане образцы мембраны оставляли для коагуляции на 24 часа, затем отделяли от стеклянных пластин и сушили при комнатной температуре. Готовый образец после высыхания тщательно промывают водой с целью очистки от растворителя, после чего он считается готовым к процессу фильтрации.
Поверхностные и поперечные изображения полученных образцов мембран изучались с помощью сканирующей электронной микроскопии. Механические свойства полученных мембран изучались для определения влияния процентного содержания смеси на прочность мембраны, на растяжение и относительное удлинение.
Определение пористости подготовленной мембраны производилось гравиметрическим методом. Из каждого мембранного образца было взято 3 примера на 1см2, и каждый из них измерялся на отдельных весах. Полученные образцы замачивали в дистиллированной воде на 24 часа и подвергали отверждению. Образцы с водяной бани измерялись путем взвешивания их массы во влажном состоянии (w1) после просачивания капель воды. Образцы мембраны обезвоживали в сушилке при температуре 80°C в течение 12 часов. Образцы помещали прямо в эксикатор на 10 минут, пока они не остыли, и определяли сухую массу (w2). Расчеты пористости G производились по следующему уравнению:
/Anvarova1.files/image001.png)
где A – полученная поверхность образца, L – толщина мембраны. Толщину мембраны измеряли в трех точках мембранного образца, взятого с помощью лабораторного микрометра, и получали среднюю толщину.
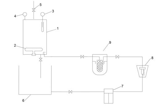
Очистка растворов мдэа, используемых в процессе абсорбционной очистки газов, содержащих термически стабильные соли, с помощью мембранных фильтров, полученных в результате научных исследований, проводилась в лабораторном устройстве, показанном на рисунке 1 ниже.
/Anvarova1.files/image002.jpg)
Рисунок 1. Лабораторное устройство с мембранным фильтром для очистки от TСС, содержащегося в используемом растворе MDEA
Подготовленный мембранный фильтр был плотно намотан и помещен в трубу специального фильтрующего устройства, устойчивого к высокому давлению. При этом обеспечивается прохождение растворимой жидкости через мембранные фильтрующие барьеры. Образцы, взятые для эксперимента, помещали в 5-литровую регенерирующую калонну 1 испарителя, нагревали до 125ОС с помощью 2 электрокипятилок. Температура контролировалась с помощью встроенного термометра 3, а давление – с помощью монометра 4 до 1–1,2 бар. При повышении давления через 5-й винт. период регенерации длился 15–20 минут. После того, как температура плавления упала до 35–40°C, газовая фаза была удалена через 5-й винт над калонной горелкой испарителя. Охлажденный кипятком раствор выливали через винт под каланчой в емкость 6. Образец, очищенный от испаряющихся кислых компонентов, подавался в мембранное фильтрующее устройство 9, подготовленное через насос 7-го объема. Раствор контролировали через расходомер 8. После того, как температура плавления упала до 35–40°C, газовая фаза была удалена.
В целом, структуры, образующиеся при испарении аминных растворов, переносимых через мембраны на основе различных полимеров, морфологически различны, и их структурные характеристики напрямую влияют на эффективность процесса фильтрации, как показано на рисунке 2, с помощью SEM.
/Anvarova1.files/image003.png)
Рисунок 2. SEM вид различных солевых аминных растворов через мембранные фильтры на основе поливинилиденфторида (PVDF), полисульфона (PSF), полиакрилонитрила (PAN) и полиэтиленгликоля (PEG): а) 5 мкм, Б) 10 мкм, в) 20 мкм, Г) 5 мкм с платиновым покрытием
Были выбраны три типа полимерных композитов с разными пропорциями, которые вернули наибольшую эффективность. Состав этих полимерных композитных мимбирановых фильтров приведен в таблице 1.
Таблица 1.
Состав мембранных фильтров, предназначенных для очистки газов от термически стабильных солей мдэа в процессах абсорбционной очистки
|
№ |
PVDF % |
PSU % |
PAN % |
PEG % |
N-метилпирролидон (растворитель)% |
|
1 |
15 |
1 |
1 |
0.5 |
82.5 |
|
2 |
14 |
2 |
1 |
1 |
82 |
|
3 |
12 |
3 |
2 |
1.5 |
81.5 |
3PVDF/PSU/PAN/PEG были проведены эксперименты по фильтрации, показанные на рисунке 3, по улавливанию ацетатных (CH3COO-), сульфатных (SO32-) и Cl- хлорид-ионов в используемом метилдиэтаноламине через мембрану образца. При этом также использовались 35 %-ные концентрации раствора метилдиэтаноламина. Процесс фильтрации осуществлялся при рабочем давлении 10–80 бар.
/Anvarova1.files/image004.png)
Рисунок 3. Эффективность ионного улавливания фильтра 3PVDF/PSU/PAN/PEG mebrana при использовании раствора метилдиэтаноламина в концентрациях 35 %, ориентации под давлением
Полученный в результате научных исследований 3PVDF/PSU/PAN/PEG-полимерный композитный мембранный фильтр с 35 % раствором мдэа первоначально пропускался при давлении 30 бар. Однако было доказано, что очистка термически стабильных солей в растворе метилдиэтаноламина при давлении 50 бар возвращает наивысшую эффективность. 3PVDF/PSU/PAN/PEG-содержащий полимерный композитный мембранный фильтр TCC завершается определением эффективности очистки, и полученные результаты представлены в таблице 2.
Таблица 2.
Результаты сравнения используемого 35 % раствора метилдиэтаноламина, используемого через мембранный фильтр, содержащий 3PVDF/PSU/PAN/PEG, при давлении 50 бар и прошедшего через фильтр
|
Указатели содержания |
В использованном растворе MDEA |
3PVDF/PSU/PAN/PEG отфильтрованный через мембрану раствор метилдиэтаноламина |
|
Внешний вид |
Красновато-коричневая грязь |
Светло-желтый |
|
Плотность г/см3 |
1,071 |
1,049 |
|
pH |
10.3 |
11-11.3 |
|
Концентрация aминов, % |
25,07 |
34.6 |
|
Общее количество растворенных твердых веществ, ppm |
903 |
150 |
|
Содержание углеводородов, % |
нет |
нет |
|
Количество воды, % |
74.93 |
65,4 |
|
Стабильные аминные соли, % |
4.8 |
1,9 |
|
Ионы хлора, ppm |
3900 |
156 |
|
Сульфат-ионы, ppm |
119000 |
8330 |
В ходе исследования показано, что мембранный фильтр, содержащий 3PVDF/PSU/PAN/PEG, способствует получению несколько более высоких результатов, чем итогов использования двух вышеупомянутых фильтров. В частности, из-за большой пористости фильтра используемый раствор метилдиэтанола пропускался при давлении 30 бар. Здесь pH раствора, прошедшего через фильтр при давлении 50 бар, увеличился до 11–11, 3, стабильные аминные соли снизились с 4,8 % до 1,9 %, хлор и сульфат-ионы также оказались пониженными с более высоким выходом.
Заключение. В заключение можно сказать, что при концентрации 35 % используемого раствора MDEA, измерении давления 3PVDF/PSU/PAN/PEG результаты мембранной эффективности ионного захвата фильтра, а также 3PVDF/PSU/PAN/PEG мембранные ионы, образуют термически стабильные соли в растворе, при пропускании 35 % раствора MDEA, используемого через мембранный фильтр, содержащий 4,8 % 3PVDF/PSU/PAN/PEG при давлении 50 бар до 1.9 %.
Список литературы:
- Патент №2145596 – Способ регенерации аминов и смесей аминов [Электронный ресурс]. – Режим доступа: https://allpatents.ru/patent/2145596.html (дата обращения: 15.09.2025).
- Патент №2224573 – Ректификационная установка для очистки третичных аминов [Электронный ресурс]. – Режим доступа: https://patents.google.com/patent/RU2224573C1/ru (дата обращения: 18.09.2025).
- Bobojon J. Comparison of the Moisture Absorption Efficiency of EG, DEG, and TEG Used in the Natural Gas Drying Process // Universum: технические науки. – 2025. – № 7 (3 (132)). – С. 65–68.
- Danckwerts P.V. The reaction of CO2 with ethano lamines // Chemical Engineering Science. – 1979. – Vol. 34. – № 4. – Pр. 443–446. DOI: https://doi.org/10.1016/0009- 2509(79)85 087-3
- Kim H., Jung J.Y., Park K.H., Linga P., Seo Y., Wood C.D. Enhanced kinetic performance of amine-infused hydrogels for separating CO2 from CH4/CO2 gas mixture // Energy & Fuels. – 2021. – Vol. 35(17). – Pp. 13889–13899.
- Kosuke Tanaka, Tatsuo Fujiwara, Hirokazu Okawa, Takahiro Kato, Katsuyasu Sugawara. Ultrasound irradiation for desorption of carbon dioxide gas from aqueous solutions of monoethanolamine // The Japan Society of Applied Physics, Japanese Journal of Applied Physics. – 2014. – Vol. 53. – № 7S. – P. 53.
- Mayfield Road. Microwave swing regeneration of aqueous monoethanolamine for post-combustion CO2 capture. – Institute for Materials and Processes, School of Engineering, University of Edinburgh, Edinburgh. 2017. – Pp. 126–133.