Doctor of philosophy in technical sciences, Associate Professor, Andijan Institute of Mechanical Engineering, Uzbekistan, Andijan
RESEARCH OF AN IMPROVED DEVICE FOR THE PROCESS OF THERMAL PROCESSING BASED ON COLD CONDITIONING OF CEREALS
ABSTRACT
This article provides a description of the grain humidity device and method developed. The wetting device uses a cold wetting method of grain wetting, which includes a vertically mounted body, grain loading and release cartridge, grain unloading device, and grain steaming. The method used grain humidty detection sensors, grain loading and release electromagnet valves, grain level and consumption measuring sensors. In this, the vertical shaft and the shovel are made to carry compressed moist air from the inside. The grain soaking process is controlled through an automatic control system.
АННОТАЦИЯ
В данной статье дано описание устройства и разработанного метода измерения влажности зерна. В смачивающем устройстве используется холодный способ смачивания зерна, который включает в себя вертикально установленный корпус, патрон загрузки и выпуска зерна, устройство выгрузки зерна и пропаривания зерна. В методе использованы датчики влажности зерна, электромагнитные клапаны загрузки и выпуска зерна, датчики измерения уровня и расхода зерна. При этом вертикальный вал и лопата предназначены для подачи сжатого влажного воздуха изнутри. Процесс замачивания зерна контролируется посредством автоматической системы управления.
Keywords: grain moisture, cold conditioning, moisture, air pressure, rotating vertical shaft.
Ключевые слова: влажность зерна, холодовое кондиционирование, влага, давление воздуха, вращающийся вертикальный вал.
INTRODUCTION
As you know, cereals are one of the cereals widely used in many parts of the world for the preparation of bread and bakery products [1, 2]. The demand for cereals, including cereals, is growing all over the world from year to year. The processing of cereals into quality and competitive products is becoming an urgent issue. There are certain stages of processing cereals, each Bashkir is important. One of these stages is the process of soaking the grain before it is milled.
By soaking agricultural grains, it is possible to bring the quality indicators in the grain to the optimal level, preserve the vitamin substances contained in the grain, increase the amount of gluten and achieve a decrease in the amount of ash.
Mechanical, biological and chemical methods of soaking are used. Biological and chemical humidification methods are relatively rarely used and are special manifestations of humidification. The grain soaking process is carried out on soaking devices. There are types of humidifiers with vertical and horizontal views. In horizontal view humidification devices, the grain is moistened horizontally. In vertical view humidification devices, the grain is fed from the top of the device, moistened during the vertical movement of the grain, in this way the grain is soaked and expelled from the lower part of the device. [4,5,6,7] lists vertical and horizontal grain wetting constructions with the grain wetting process lowered. These moisturizing devices under consideration were analyzed and found to be deficient. In a horizontal soaking device, it is observed that the grain accumulates at the bottom of the device, as a result of which the soaking of the grain is not carried out completely. In a vertical-looking humidifier, there is no possibility to control grain humidity during mixing, there is no possibility to completely moisten the grains due to insufficient mixing, the level of humidification is low.
A new construction and method of soaking grain was developed, taking into account the disadvantages presented [14]. The developed soaking device works using the cold soaking method of grain processing.
METHOD
The purpose of developing the structure of the device is to fully control the grain soaking process, ensure uniform grain mixing, increase the level of humidity absorption into the grain.
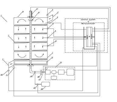
Full control of the grain wetting process is carried out through a sensor and control system, increasing the level of complete wetting and wetting of grains is carried out through the developed mixer construction (Fig.1).
/Yusupov1.files/image001.png)
Figure 1. Device scheme of grain soaking system
The grain humidifier works as follows. The grain humidifier enters the body 1 through the loading cartridge 2 with the opening of the electromagnet valve 4, the quantity sufficient for grain humidification is determined through the surface sensor 6, and information is sent to the control system (microcontroller) 11, and the grain flow is deflated, the electromagnet valve 4 is closed, and in parallel, the device's run 13 and the compressor 16, wet air runs along val 12 and kurakchas 7 and moistens the grain. The Shape of the shovels is executed in a pattern that allows the grain to move up and down vertically. At the specified time interval, the water spray is sent to the control system 11 to the motor 21 to spray water, and the water reservoir is absorbed and sprayed from 20. During the grain humidification process, humidity sensors are sent information from 8,9,10 to the control system (microcontroller) 11, the average humidity is determined, and depending on the humidity values, the air valve 18 is ordered to change the steam air pressure, during the humidification process, excess steam processed through 14 is pumped out. When the humidity content of the grain in the device reaches the optimal value, the electromagnet valve 5 opens, and the grain unloading device 15 is pushed out of the grain, and the discharge cartridge is removed through 3, the full emptying of the soaked grain from the device is determined through the consumption sensor 22.
The vortex flow meter is the only type of flow meter that can measure all three phases of liquid, gas and steam, and can be offered integrated to measure temperature, allowing the meter to compensate for pressure and temperature changes, which affect the volumetric flow rate of the compressed medium.
The grain processing method, which includes a vertically mounted body, grain loading and release cartridge, grain unloading device and grain steaming, is differentiated by grain humidity detection sensors, grain loading and release electromagnet valves, grain level and consumption measuring sensors, and the vertical shaft and the grain humidification process is controlled by an automatic control system.
Lukov will help in assessing the diffusion and conduction properties of humidity. This criterion is used in the study of how humidity in the grain spreads and how the material transfers humidity. It is used in the analysis of humidity permeability processes, and the formula for the effect of humidity on diffusion processes can be determined as follows:
(1)
where: D- is the humidity diffusion coefficient (m²/s), k- is the humidity permeability coefficient (m/s).
/Yusupov1.files/image003.jpg)
Figure 2. Dynamics of the relative humidity of the inter-grain space: Points-experience, lines-calculation
Thus, the proposed method-the device allows you to fully control the process of soaking the grain, ensure that the grain is mixed at the same level, quickly moisten the grain.
The Mason criterion can be defined by the following formula to assess humidity permeability:
Mo =
2)
where: D is the humidity diffusion coefficient (
), λ is the humidity permeability of the material (
),
The Mason criterion is important in assessing humidity permeability. High values arise in conditions where the air flow is strong, such as cold conditioning. In this case, humidity quickly comes out of the material, which means a high value of the Mason criterion. Low values, on the other hand, are observed in conditions where there is a low air temperature or low humidity. Dense materials, on the other hand, conduct little humidity, as a result of which the Mason criterion is low.
The calculation of humidity permeability in the assessment of humidity exchange processes under the Bi criterion is as follows:
Bi =
(3)
where: h is the coefficient of humidity exchange with the external environment, L is the specific length dimension (m) of the material, k is the temperature permeability of the material.
The bi criterion is important in assessing the effectiveness of humidity exchange. High values are observed when the air flow is strong, for example when a fan is used, which speeds up the process of humidity exchange. Dense materials, on the other hand, produce lower values of the bi criterion, which can cause difficulties in process control.
The initial humidity content of the grain is
= 9% quenching rate k = 0.05
, and the humidity content equal to the medium is
= 35%. If the time is t = 6 hours, we calculate the change in the amount of humidity.
1.Humidity absorption equation:
/Yusupov1.files/image010.png)
2. Calculation of the amount of humidity
To calculate the amount of humidity by time, we use the following equation:
M(t)=
= (
-
) /Yusupov1.files/image011.png)
M(t) = 0.3+(0.09-0.35) /Yusupov1.files/image012.png)
M(t)=0.3-0.26 /Yusupov1.files/image013.png)
0.7408
M(t)=0.35-0.26
0.7408
M(t)=0.35-0.19=0.16 or 16%
This means that after 6 hours have passed, the humidity content of the grain will be about 16% [11,12,13].
DISCUSSION
Research for the purpose of cold grain conditioning shows the following indicators: Figure 3 A is an indicator of the previous method of grain conditioning, Figure 3 B is an indicator of finding the optimal solution for grain conditioning as a result of research.
|
|
|
|
(a) |
(b) |
a) The method of current moistening of grain b) A new method of moistening grain
Figure 3. Current and initial indicators of grain hydration
CONCLUSION
The article analyzes the methods and devices of grain soaking, and as a result of the analysis, the device and method of grain soaking is developed and described. The device used a cold wetting method of grain wetting, and the wetting device also includes a vertically mounted body, grain loading and release cartridge, grain unloading device, and grain steaming. This method used grain humidity detection sensors, grain loading and release electromagnet valves, grain level and consumption measuring sensors. The device was made to carry wet air compressed from inside the vertical shafts and shovels. The grain soaking process is controlled and controlled through an automatic control system. The developed device and method allows you to fully control the grain soaking process, ensure that the grain is mixed at the same level, quickly moisten the grain.
References:
- Fincher, G.B. and B.A. Stone. 1986. Cell wall and their components in cereal grain technology. In. Advances in Cereal Science and Technology. Pomeranz, Y. Ed. Am. Assoc. Cereal Chem., St. Louis.Paul, M.N. 207-295.
- Hoseney, RC., P. Wade and J.W. Finlay. 1988. Soft wheat products. In Wheat Chemistry and Technology. Vol. 2. Pomeranz, Y. Ed. Am. Assoc. Cereal Chem. Inc. St. Louis Paul, Minnesota, USA. pp. 407-456.
- Prof. Dr. Farhan Alfin “conditioning and tempering wheat.”
- Invention patent (RU) No. 2555142, kl.C1 B02B1 / 08, F26b3/02 (prototype
- Invention patent (RU) No. 42768, U1 B02B 1/08,
- Invention patent (RU) No. 171424, U1 B02B 1/04,
- Invention patent (RU) No. 2595014, C1 B02B 1/04,
- Avdus. P. B., Sapozhnikova A. S. Opredelenie kachestva Zerna, Muki I Krupi. Izd. 3-e, pererab. I DOP. - M., "Colossus", 1976. - 336 P.
- Automatizirovannoe Upravlenie technologicheskimi prosessami: Ucheb. Posobie / Zotov N. S., Nazarov O. V.. Petelin B. V., Yakovlev V. B. - L.; Izd-Vo Leningradskogo UN-Ta, 1988. - 224 P.
- Anisimova L. V. Issledovanie osobennostey vzaimodeystviya anatomicheskix Chastey Zerna pshenisi s vodoy PRI hydrothermicheskoy obrabotke: diss... K-T.n. - M., 1977.
- "Drying of Foods and Crops":author: J.A. Huxley, year of publication: 1998, ISBN: 978-0849349310, address: Google* Books
- Fundamentals of Heat and Mass Transfer: author: Frank Kreith, Ronald E. Black, year of publication: 2017, ISBN: 978-1284077217, address: Google* Book
- "Drying of Foods and Crops":author: J.A. H. (John Allen Huxley), year of publication: 1998, ISBN: 978-0849349310, address: Google* BooksM. P. Brown and K. Austin, The New Physique (Publisher Name, Publisher City, 2005), pp. 25–30.
*По требованию Роскомнадзора информируем, что иностранное лицо, владеющее информационными ресурсами Google является нарушителем законодательства Российской Федерации – прим. ред.
/Yusupov1.files/image016.png)
/Yusupov1.files/image017.jpg)