начальник управления технологий, инноваций и локализации АО «Навоиазот», Республики Узбекистан, г. Навои
СИНТЕЗ Н-БУТАНОЛА ИЗ КРОТОНОВОГО АЛЬДЕГИДА
АННОТАЦИЯ
Гидрирование является наиболее широко применяемым промышленным методом получения кротонового альдегида, поскольку этот процесс обладает высокой селективностью и доступностью сырья. Однако перспективными направлениями остаются биокаталитические и экологически безопасные процессы, позволяющие повысить экологичность производства. Температурный интервал синтеза н-бутанол 200–260 оС. Установлено, что с увеличением температуры до 240 °C выход н-бутанола возрастает, а дальнейшие увеличение температурных параметров приводит к снижению выхода основного продукта. На пилотной установке были проведены 3 опытные операции получения н-бутанола методом каталитического гидрирования кротонового альдегида. Катализатор – оксид меди на силикагеле марки КСКГ готовили в технологической лаборатории по методике ЦЛО (центральная лаборатория общества). Средний выход бутанола по трем операциям составляет 55 %.
ABSTRACT
Hydrogenation is the most widely used industrial method for the production of croton aldehyde, as this process has high selectivity and availability of raw materials. However, biocatalytic and environmentally friendly processes that make production more environmentally friendly remain promising areas. The temperature range of n-butanol synthesis is 200–260 °C. It was found that with an increase in temperature to 240 °C, the yield of n-butanol increases, and further increases in thermal parameters lead to a decrease in the yield of the main product. Three experimental operations for the production of n-butanol by the catalytic hydrogenation of croton aldehyde were carried out at the pilot plant. The catalyst, copper oxide on silica gel of the KSKG brand, was prepared in a technological laboratory using the CLS (the central laboratory of the society) method. The average butanol yield for the three operations is 55 %.
Ключевые слова: ЦЛО, КСКГ, отход, кротоновый альдегид, альдольная конденсация, катализатор, синтез, н-бутанло, ректификация.
Keywords: CLO, KSKG, waste, croton aldehyde, aldol condensation, catalyst, synthesis, n-butanol, rectification.
Введение. Синтез бутанола из кротонового альдегида представляет собой перспективное направление в органическом синтезе благодаря его экономической целесообразности, экологической безопасности и широкому спектру применений бутанола в промышленности.
Бутанол широко применяется в производстве: лаков и красок, пластмасс и полимеров, пластических смазок и гидравлических жидкостей, поверхностно-активных веществ, биотоплива как экологически чистой добавки.
Особенно значим бутанол как перспективный компонент альтернативного моторного топлива благодаря его высокой энергетической плотности, низкому давлению пара и хорошей совместимости с существующими двигателями.
Кротоновый альдегид представляет собой ценное промежуточное соединение в химической промышленности, получаемое из ацетальдегида или побочных продуктов нефтехимии [6]. Кротоновый альдегид (CH₃CH=CHCHO) представляет собой непредельный альдегид, содержащий двойную связь в α-положении относительно карбонильной группы. Это соединение является ценным промежуточным продуктом в органическом синтезе. Существуют несколько методов получения кротонового альдегида, среди которых наиболее распространёнными являются каталитические, конденсационные и биохимические методы. Были разработаны экологически чистые катализаторы для получения ацетальдегида путем дегидрирования биоэтанола, состоящие из меди и силиката кальция. Селективность ацетальдегида была выше на медно-кальциевых силикатных катализаторах с содержанием CuO 40 мас. % и более, поскольку количество кислотных участков на силикате кальция было уменьшено, что помогло предотвратить образование побочных продуктов [5].
Существуют и другие способы выделения летучих метаболитов, в частности бутанола из гетерогенной биотехнологической среды: продувка культуральной жидкости газами [3]; разделение на мембранах; первапорация; вымораживание; высаливание; жидкостная экстракция; сепарация с помощью сорбентов твердых. Среди перечисленных, наиболее простым в технологическом исполнении, а также экономически целесообразным является также не лишенный недостатков сорбционный метод, для реализации которого могут быть использованы, жидкие и твердые сорбенты – активированные угли, цеолиты, поливинилпиридин, смолы серии XAD, Bonopore-7 и т.д [4; 7].
Целью работы по синтезу н-бутанола из кротонового альдегида являются: разработка эффективного метода получения н-бутанола путём гидрирования кротонового альдегида с использованием приготовленного катализатора, условий реакции и оптимизации параметров процесса для повышения выхода целевого продукта и его чистоты.
Задачи работы:
1. Провести обзор литературы по методам получения н-бутанола, с акцентом на гидрирование кротонового альдегида;
2. Изучить физико-химические свойства кротонового альдегида и н-бутанола, а также механизмы их превращения в целевой продукт;
3. Подобрать оптимальные условия для реакции гидрирования (температура, давление, тип катализатора, время реакции);
4. Провести лабораторный синтез н-бутанола из кротонового альдегида в выбранных условиях;
5. Оценить влияние различных факторов (катализатора, температуры) на выход и чистоту продукта;
6. Выполнить анализ полученного продукта с помощью хроматографии.
Объект и методы исследования. В промышленности основными исходными материалами для получения н-бутанола является кротоновый альдегид и катализаторы различного состава, которые представлены объектами данной работы.
В исследовании рассмотрено влияние катализатора из оксида меди и силикогеля: CuO (Cu-30,0 %), а также силикагель.
Приготовление катализатора-окиси меди на силикагеле методом пропитки
Получение медноокисного катализатора на силикагеле включает следующие стадии:
- прокаливание силикагеля;
- горячая обработка носителя силикагеля водным раствором азотнокислой меди;
- удаление избытка раствора;
- сушка и прокаливание.
Силикагель (с насыпной плотностью 0,5 г/см3, ГОСТ 3956-76, марки КСКГ) в количестве 200 г предварительно прокаливается в течение 12 часов в муфеле при температуре 100 оС и 0,5 часа при температуре 250 оС. Затем силикагель обрабатывается водным раствором азотнокислой меди в количестве 1200 г, содержащей 30 % Cu(NO3)2 • 2H2O (реактивной чистоты). Полученная масса сушится на паровой бане при температуре 80 оС в течении 1-го часа и прокаливается в муфеле с постепенным поднятием температуры до 400 оС. Полученный катализатор в муфеле выдерживается в течении 6 часов, после чего постепенно охлаждается в самом муфеле.
Содержание меди в меднооксидном катализаторе составляет 30 % от массы.
Для решения поставленных задач были использованы следующие методы исследования: физико-химические методы анализа и состав синтезированных продуктов анализированы методам ГЖХ [1; 2].
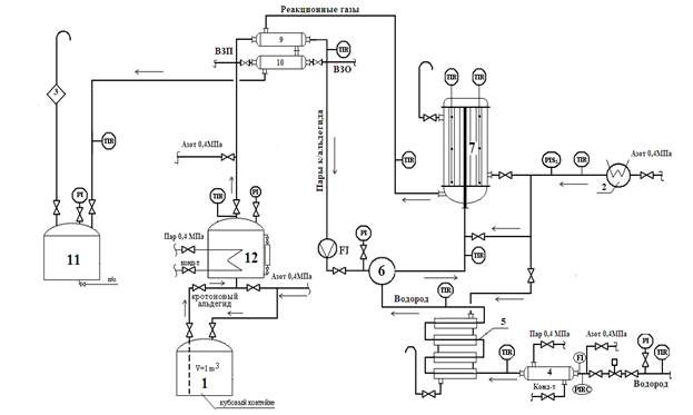
Результаты и их обсуждение. Технологическая схема синтеза н-бутилового спирта из кротонового альдегида представлена на рисунке 1. Кубовый контейнер с кротоновым альдегидом, привезенный из цеха № 7–11 устанавливается на отм.6.00 m с помощью электрического тельфера и подсоединяется к линии передавливания. Также к контейнеру подсоединяется линия азота для передавливания и линия сдувки для сброса давления.
Процесс гидрирования происходит в реакторе поз.7. Реактор поз.7 представляет собой вертикальный, цилиндрический аппарат, в цилиндрической части, которого расположены вертикальные трубки засыпанные катализатором. Для контроля температуры трубчатой части реактор поз.7 снабжен 2-мя трехзонными термопарами, установленные в разных точках на разной высоте слоя катализатора в трубках.
Нагрев катализатора до температуры 150 оС осуществляется подачей, нагретого в электроподогревателе азота в межтрубное пространство реактора. Регулирование температуры азота происходит за счет увеличения и уменьшения токовой нагрузки электрических спиралей.
При достижении температуры в зоне рецикла 150 оС начинается подача водорода в трубное пространство реактора поз.7. Водород перед подачей в реактор поз.7 предварительно подогревается в теплообменнике поз.4 подачей пара в межтрубное пространство и в теплообменнике труба в трубе поз.5 за счет подачи нагретого азота в межтрубное пространство. Водород после теплообменника труба в трубе поз.5 поступает в смеситель поз.6.
Кротоновый альдегид из кубового контейнера принимается в испаритель поз.12, нагревается до температуры кипения 102,2 оС.
После нагрева кротонового альдегида начинается подача в реактор поз.7 с расходом 10 l/h, через смеситель поз.6. Расход водорода и кротонового альдегида поддерживать с мольным соотношении 6:1.
Рисунок 1. Технологическая схема синтеза н-бутилового спирта из кротонового альдегида:
1-кубовый контейнер кротонового альдегида; 2-лектроподогреватель азота; 3-огнепреградитель; 4,5,9,10-теплообменник; 6-смеситель; 7-реактор гидрирования; 11-сборник н-бутилового спирта; 12-испаритель кротонового альдегида.
Температура в зоне реакции реактора поддерживается в интервале 200–240 оС. Пары кротонового альдегида насыщается водородом и парогазовая смесь со смесителя подается в реактор поз.7. Смесь водорода и кротонового альдегида, соприкасаясь с катализатором, образует н-бутиловый спирт с примесями. Полученные продукты реакции проходят через теплообменники поз.9, 10 и сконденсировавшись, попадают в сборник поз.11. Остаточный водород и газообразные продукты сбрасываются в атмосферу через огнепреградитель.
По параметрам технологического режима, по результатам анализов наблюдается эффективностью работы катализатора.
При резком снижении производительности катализатора проводится регенерация (восстановление) катализатора по той же схеме, как описано выше. Можно предположить, что основной причиной быстрого отравления катализатора является большое содержание примесей в исходном кротоновом альдегиде – около 20 %.
Сравнительные данные результатов трех цеховых операций и лабораторных синтезов ЦЛО приведены в таблице 1.
Таблица 1.
Сравнительные данные операций по получению н-бутанола гидрированием кротонового альдегида
|
№ п/п |
Наименование показателя |
Данные ЦЛО (заключение) |
Опыты №(1+2) |
Опыт №3 |
Общий выход за три цех.операции |
|
1.
|
Выход бутанола,% |
55,28 |
60,9 |
41,1 |
55 |
|
2.
|
Производительность катализатора |
0,291 |
0,272 |
0,265 |
- |
|
3.
|
Степень конверсии к/а в бутиловый спирт,% а) общая б) по бутанолу |
95,77 55,49 |
99,2 60,8 |
98,8 33,8 |
- - |
|
4.
|
Селективность процесса,% |
57,82 |
66661,3 |
34,2 |
- |
|
5.
|
Мольное соотношение «к/а : Н2» |
1 : 5,66 |
1 : 8,5 |
1 : 4,83 |
- |
|
6.
|
Объемная скорость по водороду, л/л∙час |
692 |
753 |
778 |
- |
Средний выход бутанола по трем операциям – 55 %, что сопоставимо с результатами лабораторных опытов проведенных в ЦЛО (табл.1). Если сравнивать результаты операций № (1+2) и № 3, то показатели по третьей операции намного ниже, чем в (1+2), из чего можно сделать вывод, что к концу третьей операции катализатор в значительной степени потерял свою активность, и даже восстановление водородом не помогло повысить ее до первоначального уровня.
Можно предположить, что основной причиной быстрого отравления катализатора является большое содержание примесей в исходном кротоновом альдегиде – около 20 %.
А также на рис. 2 представлены результаты зависимости выхода н-бутанола и степени конверсии кротонового альдигеда от температуры реактора.
/Hakimov.files/image002.jpg)
Рисунок 2. Зависимость выхода н-бутанола и степени конверсии от температуры реактора:
1-н-бутанол; 2-конверсия по общиму; 3-конверсия по бутанолу.
Анализ результатов исследования (рис.2) показывает, что при проведении синтеза в интервале температур 200–240 °С с использованием катализатора CuO на силикагеле марки КСКГ увеличивается выход н-бутанола с 35 до 55 %, конверсия по общему с 70 до 99 % и конверсия по бутанолу с 42 до 61 % соотвественно с повышением температуры. С повышением температуры от 240 оС наблюдается уменшение выхода и конверсия н-бутанола .
При термическом показателе выше данной температуры ускоряется переход катализатора CuO восстановлением в состояние металлической меди, что приводит к снижению каталической активности катализатора.
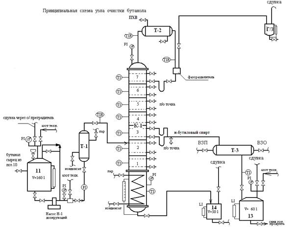
Ректификация н-бутилового спирта (сырца). Данная опытная операция проводилась на пилотной установке цеха № 702 методом ректификации н-бутилового спирта из азеотропной смеси, и технологическая схема представлена на рисунке 2. Ректификация н-бутилового спирта производилась на колонне К-1, представляющей собой вертикальный, цилиндрический аппарат, состоящий из 7 царг и кубовой части. Каждая царга имеет по две тарелки с переливными гидрозатворами. Для проведения пуска колонны К-1 предварительно комплектуется куб колонны сырцом н-бутилового спирта (далее по тексту исходная смесь) до уровня 80 % из сборника поз.11 насосом поз. Н-1. Куб колонны представляет собой встроенный в нижнюю часть колонны вертикальный аппарат вместимостью 20 м3, оборудованный змеевиком, в который подается пар Р=0,4 Мпа. Куб нагревается от 125 до 135 оС. Количество подаваемого пара регулируется вентилем, установленным на линии пара, в змеевик куба колонны. Подпитка колонны исходной смесью подается при достижении температуры на тарелке 5 115–118 оС. Исходная смесь подается в трубное пространство теплообменника поз. Т-1, где нагревается до температуры 116–125 оС паром Р=0,4 МПа. Регулирование температуры исходной смеси после теплообменника поз.Т-1 осуществляется вентилем, установленным на линии подачи пара в поз.Т-1. Нагретая до температуры 116–125 оС исходная смесь в количестве 15–20 литров/час по ротаметру подается в колонну поз. К-1 на 4-ю тарелку. Пары воды и малое количество н-бутилового спирта с температурой 95–102 оС сверху колонны поз.К-1поступают в трубное пространство теплообменника-дефлегматора поз.Т-2, где пары воды через фазоразделитель поступают в гидрозатвор. Сконденсированные пары воды и н-бутиловый спирт в теплообменнике-дефлегматоре поз.Т-1 самотеком сливаются в фазоразделитель и в виде флегмы подаются на 13-ю тарелку верхней части колонны. Теплообменник-дефлегматор поз. Т-1 представляет собой наклонный аппарат в межтрубное пространство, которого подается ПХВ для отвода тепла в случае перегрева трубного пространства свыше 117 оС (температуры кипения н-бутилового спирта).
/Hakimov.files/image003.jpg)
Рисунок 2. Технологическая схема ректификации н-бутанола:
Т-1, Т-3-теплообменник; Т-2-теплообменник-дефлегматор; К-1-ректификационная колонна; 11-бутанола сырца; 13-сборник готового продукта; 14-сборник кубовой жидкости. Отбор н-бутилового спирта осуществляется с 5-й тарелки при температуре 117–118 оС (температура кипения н-бутилового спирта 117,5 оС). Далее н-бутиловый спирт поступает в межтрубное пространство теплообменника поз.Т-3, охлаждается до температуры 25–30 оС и сливается в сборник готовой продукции поз.13. Полученные результаты в процессе ректификации представлены в табл.2. Анализ результатов (табл.2) исследования показывает, что содержание н-бутанола в интервалах 84,42 ÷ 98,9 масс % в составе ректификата полученных из разных стадий колонны.
Таблица 2.
Статистические данные результатов анализов примесей в бутаноле
|
Время |
Номер и название пробы |
Масс % а/а |
Масс % ацетон |
Масс % эт.ац-т |
Масс % эт-ла |
Масс % крот/а |
Масс % сумм. примеси |
Масс % бут-ла |
Масс % воды |
р, g/cm3 |
|
16:58 |
1,сырец |
Сл. |
0,085 |
0,32 |
2,05 |
2,04 |
4,47 |
84,42 |
11,11 |
0,843 |
|
22:54 |
2,тар.5 |
0,03 |
0,034 |
0,11 |
0,15 |
0,65 |
0,97 |
97,4 |
1,67 |
0,817 |
|
22:54 |
3,тар.6 |
Сл. |
0,026 |
0,11 |
0,27 |
0,93 |
1,34 |
93,94 |
4,72 |
0,823 |
|
22:54 |
4,тар.3 |
Сл. |
Сл. |
- |
0,038 |
0,19 |
0,22 |
98,9 |
0,9 |
- |
|
00:00 |
5,тар.5 |
Сл. |
0,017 |
0,06 |
0,075 |
0,3 |
0,45 |
98,42 |
1,13 |
0,813 |
|
00:00 |
6,тар.6 |
Сл. |
0,026 |
0,075 |
0,12 |
0,44 |
0,67 |
97,53 |
1,8 |
|
|
00:00 |
7,тар.3 |
|
|
- |
- |
- |
1,04 |
98,96 |
Сл. |
0,812 |
|
02:30 |
8,тар.5 |
Сл. |
0,034 |
- |
0,12 |
0,68 |
0,83 |
97,89 |
1,28 |
0,817 |
|
02:30 |
11,флегм |
Сл. |
0,06 |
0,45 |
0,81 |
3,81 |
5,13 |
75,9 |
18,98 |
- |
|
05:00 |
12,тар.5 |
Сл. |
0,03 |
0,14 |
0,2 |
0,93 |
1,3 |
97,27 |
1,43 |
0,818 |
|
06:30 |
13,тар.5 |
Сл. |
0,034 |
0,12 |
0,17 |
0,67 |
0,99 |
97,7 |
1,31 |
0,817 |
|
|
смесевая |
Сл. |
0,043 |
0,12 |
0,23 |
0,89 |
1,28 |
97,68 |
1,04 |
0,816 |
|
|
смесевая |
Сл. |
0,03 |
0,12 |
0,18 |
0,67 |
1,0 |
97,34 |
1,66 |
0,817 |
Израсходовано 160 литров бутанола сырца и получено 105 литров ректификата н-бутилового спирта с Сбут – 97,68 %.
Заключение. Исследованы влияние температуры и природы катализаторов на синтез н-бутанола на основе кротонового альдегида и водорода. н-бутанол был синтезирован в интервале температур 200–260 оС. Установлено, что с увеличением температуры до 240 °C выход н-бутанола возрастает, а дальнейшие увеличение температуры приводит к снижению выхода основного продукта. Также представлены технологические схемы пилотной установки синтеза и ректификация н-бутанола. На пилотной установке были поведены 3 опытные операции получения н-бутанола методом каталитического гидрирования кротонового альдегида. Средний выход н-бутанола по трем операциям – 55 %, что сопоставимо с результатами лабораторных опытов проведенных в ЦЛО.
Список литературы:
- Спирт бутиловый нормальный технический. ГОСТ 5208–2013.Технические условия. – М.: Стандартинформ 2014.
- Шаповалова Е.Н., Пирогов А.В. Хроматографические методы анализа: метод. пособие для специального курса. – Москва, 2017.
- Ezejy Т.С., Qureshi N., Blaschek H.P. Production of aceton, butanol and ethanol by Clostridium beijerinckii BA 101 and insiti recovery by gas strippting // World Journal of Microbiology & Biotechnology. – 2003. – Vol. 19. – Pp. 595–603.
- Qureshi N. Blaschek H.P. Recovery of butanol from fermentation broth by gas stripping Renewable Energy. – 2001. – Vol. 22(4). – P. 557–564.
- Segawa A., Nakashima A., Nojima R., Yoshida N., Okamoto M. Acetaldehyde production from ethanol by eco-friendly non-chromium catalysts consisting of copper and calcium silicate // Industrial & Engineering Chemistry Research. – 2018. – Vol. 57. – № 35. – Р. 11852–11857
- Vapoyev Kh., Umrzokov A., Kodirov S. The impact of the nature of catalysts and peptizers on the synthesisof methyl pyridines // Universum: технические науки. – 2022. – № 9(102). – С. 33–36. https://7universum.com/ru/tech/archive/item/14248 (дата обращения: 17.04.2025).
- Yaqin Sun, Zhigang Li, Zhilong Xiu. Method for salting-out extraction of acetone and butanol from a fermentation broth // National Center for Biotechnology Information PubChem Patent Summary for US-8779209-B2. – 2025. –Retrieved from: https://pubchem.ncbi.nlm.nih.gov/patent/US-8779209-B2. (accessed date: 10.04.2025).